PULP AND PAPER DICTIONARY
This page contains the definition of term, words and/or phrase commonly used in pulp and papermaking, printing, converting and paper trading.
- A4 (size)
- A common ISO A-size of about 8-1/4 by 11-3/4 inches or 210 x 297mm. For all sizes see International Paper and Board Sizes.
- Abaca
- A fiber also known as manila hemp or manila fiber, prepared from the outer sheath of the stems of manila.

-
Hemp Plant Hemp Fiber
- ABCD Scheme
- An initiative in the UK designed to classify the type and amount of Recycled Fiber in a paper product. The scheme grades four types of waste used in paper manufacturing, as follows: A - Woodfree, approved own mill waste (waste that has not left the mill. i.e. mill broke) . B - Woodfree unprinted waste (waste that has left the mill but not reached the consumer, typically from the printer or converter). C - Woodfree printed waste (post consumer waste, collected from homes, offices etc). D - Printed mechanical waste (post consumer waste, typically newspapers). To be classified as recycled, the grade has to contain no less than 50% of the total fiber from any combination of the above sources, with the percentages given for each..
- Abhesive
- A material that resists adhesion. Abhesive coatings are applied to surfaces to prevent sticking, etc.
- Abrasion Resistance
- The extent to which paper can withstand continuous scuffing or rubbing.
- Abrasive Papers
- Papers covered on one or both sides with abrasive powder, e.g. emery, sandpaper etc.

- Absolute Humidity
- The actual weight of water vapor contained in a unit weight of air, expressed in grams per cubic meter in metric system and pounds per cubic feet in English system.
- Absolute Viscosity
- A characteristic of one-component liquids which have a constant ratio of shear stress over shear rate (constant viscosity)
- Absolute White
- In theory a material that perfectly reflects all light energy at every visible wavelength; in practice a solid white with known spectral data that is used as the "reference white" for all measurements of absolute reflectance. (When calibrating a spectrophotometer, often a white ceramic plaque is measured and used as the absolute white reference).
- Absorbency
- The extent to which a paper will take up and hold a liquid.
- Absorbent Core
- The principal fluid-holding component of disposable hygiene products. Absorbent cores usually contain a combination of absorbent cellulose fibers (fluff pulps) and super-absorbent polymers composed of polyacrylates. Advanced cores can contain very specialized absorbent cellulose fibers, synthetic fibers and super-absorbent polymers as well as fluff pulps.
- Absorbent Paper
- Papers having the specific characteristic of absorbing liquids such as water and ink. These papers are soft, loosely felted, unsized and bulky e.g. blotting paper.
- Accept
- Accepted portion of pulp after cleaning and or screening operation.
- Acetate Fiber
- A manufactured fiber in which the fiber-forming substance is cellulose acetate (US Federal Trade Commission (FTC) definition). Acetate fibers are derived by treating pure cellulose, which has been extracted from vegetable matter and generally wood pulp or cotton linters, with acetic anhydride. The resulting product is dissolved in acetone and extruded into filaments and the acetone evaporated. Acetate fibers are moderately strong, generally soft and lustrous like rayon. Acetate staple and filament fibers are more commonly used in weaving operations supplying end-markets such as lingerie, blouses, dresses, men’s ties and other apparel. (Source: http://www.inda.org/wp-content/uploads/2015/04/glossaryfc.pdf )
- Acetate Pulp
- A highly purified (high alpha cellulose) pulp made especially to be dissolved in acetic acid, acetic anhydride and sulfuric acid to make acetate rayon and acetate fiber.
- Accelerated Aging
- Exposing paper at elevated temperature usually at 110C in an oven or on a hot plate. The purpose of accelerated aging is to simulate the effect of aging in the laboratory.
- Accordion Fold
- A term for two or more parallel folds that result in the sheet opening like a fan. Accordion folds are used on products such as brochures and maps.
- Achromatic
- Material that is white, gray and black and have no color or hue.
- Acid Alum
- A mixture of aluminum sulfate (papermaker's alum) and sulfuric acid.
- Acid Detergent Fiber (ADF)
- Organic matter that is not solubilized after 1 hour of refluxing in an acid detergent of cetyltrimethylammonium bromide in 1N (Normal) sulfuric acid. ADF includes cellulose and lignin.
- Acid Free Paper
- A type of paper, which does not contain any acidic substance that may affect acid sensitive material. Acid free paper is anti rust and is used for metal wrapping.
- Acid Hydrolysis
- The treatment of cellulosic, starch, or hemicellulosic materials using acid solutions (usually mineral acids) to break down the polysaccharides to simple sugars..
- Acid Migration
- The transfer of acid from an acidic material to a less acidic or neutral-pH material. Occurs when neutral materials are exposed to atmospheric pollutants or when two paper materials come in contact. Acid can also migrate from adhesives, boards, endpapers, protective tissues, paper covers, acidic art supplies, and memorabilia.
- Acid Proof Paper
- A paper that is not affected by acid physically or chemically. This paper is used with substance containing acid.
- Acid Sizing
- Internal sizing carried out in acidic pH range (0-7). Rosin and alum sizing is acid sizing.
- Activated Carbon
- A highly absorbent powdered or granular carbon used for purification by adsorption.
- Activated Sludge
- The biomass produced by rapid oxygenation of effluent.
- Active Alkali (AA)
- Caustic (NaOH) and Sodium sulfide (Na2S) expressed as Na2O in alkaline pulping liquor.
- Additives
- Clay, fillers, dyes, sizing and other chemicals added to pulp to give the paper greater smoothness, color, fibered appearance or other desirable attributes.
- Adsorbable Organic Halogen (AOX)
- A measure of the amount of chlorine that is chemically bound to the soluble organic matter in the effluent.
- Aerated Lagoon
- A biological wastewater treatment method in which air (oxygen) fed into an aeration basin reduces the effluent load.
-

- Against the Grain
- Cutting, folding or feeding paper at right angles to the grain or machine direction of the paper.
- Agave
- An aloe plant sometimes used as a source of long papermaking fibers similar to sisal hemp.
- Agglomeration
- A cluster of particles or fibers.
- Aging
- Irreversible alteration, generally deterioration, of the properties of paper in course of time. Aging also causes reduction in brightness and yellowing effect.
- Aging Resistance
- The ability of pulp or paper to maintain certain physical properties, such as strength and brightness, over long periods of time. Sometimes referred to as stability or permanence.
- Aging Test
- An evaluation of products and raw materials in the pulp and papermaking process based on an accelerated artificial aging procedure to determine the extent that physical and chemical properties will change with time.
- Agitator
- Equipment used to keep content of a tank or chest in motion and well mixed.

- Air Blade
- A stream of air pressure across the width of roll to remove excess liquid/coating solution.
- Air Brush Coater
- A coater, which uses the pressurized air to atomize the coating mixture and spray it on the paper.
- Air Dry (AD)
- Refers to the weight of dry pulp/paper in equilibrium with the atmosphere. Though the amount of moisture in dry pulp/paper will depend on the atmospheric condition of humidity and temperature but as a convention 10% moisture is assumed in air dry pulp/paper.
- Air Drying
- Using hot air to dry pulp or paper sheets.
- Air Filter Paper
- A type of paper used for filtration of air to remove suspended particles. (car air filter, vacuum bag etc.)
- Air Knife Coater
- A device that applies an excess coating to the paper and then removes the surplus by impinging a flat jet of air upon the fluid coating, leaving a smooth, metered film on the paper.
- Air Laying or Air Laid Process
- A nonwoven web forming process that disperses fibers into a fast moving air stream and condenses them onto a moving screen by means of pressure or vacuum.
- Air Laid Nonwoven
- An air laid web that has been bonded by one or more techniques to provide fabric integrity.
- Air Laid Web
- A web of fiber produced by the air laid process.
- Air Laid Pulp
- An air laid nonwoven that is produced with fluff, wood pulp. The web can be bonded with resin and/or thermal plastic resins dispersed within the pulp.
- Air Mail Paper
- It is lightweight, high opacity, good quality writing/printing type paper used for letters, flyers and other printed matter to be transported by airlines.
- Air Permeability
- Commonly referred to as "porosity." The ease with which pressurized air can flow through a paper's thickness. Typically measure by the Gurley or the Sheffield porosity tests, which measure the volumetric flow of air through the paper thickness.
- Air Pollution
- The contamination of air around the plant due to the emission of gases, vapors and particulate material in the atmosphere.
- Albumin Paper
- A coated paper used in photography; the coating is made of albumen (egg whites) and ammonium chloride.
- Algae
- Micro organic plant life that forms in paper mill water supplies.
- Algicides
- Chemicals added in to the paper mill water (fresh, white, back etc.) system to reduce or prevent growth of algae.
- Alkali Lignin
- Lignin obtained by acidification of an alkaline extract of wood.
- Alkfide Process
- A variation of the kraft process using hydrosulfide (sulfide-type cooking chemical). It was developed for continuous cooking using a two-body digester for a two-stage cook.
- Alkali Resistance
- Freedom of paper from a tendency to become stained or discolored or to undergo a color change when brought in contact with alkaline products such as soap and adhesives.
- Alkaline Extraction
- Alkaline extraction, i.e. E stage, is used in lignin removal before or between bleaching stages; the stage is often enhanced with an oxidizing agent, oxygen (Eo stage), hydrogen peroxide (Ep stage) or both (Eop stage).
- Alkaline Papermaking
- Paper manufactured under alkaline conditions, using additives, basic fillers like calcium carbonate and neutral size. The anti-aging properties in alkaline paper make it a logical choice for documents where permanence is essential.
- Alkaline Pulping
- Pulping by alkaline solutions of sodium hydroxide, with or without sodium sulfide. Without sodium sulfide it is called soda process and with sodium sulfide it is known as Kraft or sulfate process.
- Alkenyl Succinic Anhydride (ASA)
- ASA is a sizing agent designed to increase resistance to water penetration in the case of paper formed under neutral or alkaline conditions. ASA is especially used in cases where full cure is desired before the size press and where it is important to maintain a high frictional coefficient in the paper product. ASA can improve paper machine runnability and preserve paper's dimensional stability by limiting penetration of size-press solution into the sheet.
- Alpha Cellulose
- The portion of the pulp or other cellulosic material that will not dissolve in 17.5% NaOH (Sodium Hydroxide) solution at 20oC.
- Alpha Pulp
- A specially processed, high alpha cellulose content, chemical pulp. It is also called dissolving pulp.

- Alternative Fibers
- Common name for non-wood or tree free fibers.
- Alum
- The paper maker alum is hydrated Aluminum Sulfate {Al2(SO4)3}. It is used to adjust the pH of the mill water or as a sizing chemical in combination with rosin size.
- Aluminium Foil Lamination
- The combination of thin Aluminium foil with a paper backing used as a positive moisture barrier. Normal combination is kraft backing with Aluminum foil laminated to the kraft by means of asphalt, adhesive, or polyethylene. The Aluminum foil can also be coated with polyethylene.
- Annual Vegetable Fiber or Agricultural Residue Fiber
- A source of fiber for pulp and papermaking, including, for example, wheat or rice straw or other fibrous by-products of agriculture.
- Anaerobic Reactor System
- An effluent treatment system that uses microbes in the absence of oxygen to break down effluent constituents into methane, carbon dioxide and hydrogen sulfide.
- Animal Fiber
- Papermaking fibers such as wool obtained from animals.
- Annual Crop Fibers
- Papermaking fibers derived from plant harvested on a seasonal basis such as wheat straw, rice straw etc.
- Annual Ring
- Papermaking fibers derived from plant harvested on a seasonal basis such as wheat straw, rice straw etc.
- Anthra Quinone (AQ)
- A quinoid compound added to white liquor (alkaline cooking liquor) to improve pulp yield and to increase the rate of delignification.
- Anti-foam or Defoamer
- Chemical additives used at wet end to reduce or eliminate tendencies of the machine white water to foam. For more details
- Anti-Oxidant Board
- Boxboard chemically treated to increase the shelf life of foods containing fats and oils by retarding rancidity of such products when packaged in cartons made of it. The treatment does not change the appearance of the board and is non-toxic and odorless.
- Antiquarian
- The largest available handmade paper (53 x 31 inches or 134.6x78.7 cm).
- Anti Rust Paper
- Paper containing added substances which give it the property of protecting the surfaces of ferrous metals against rusting.
- Antique Finish
- A term describing the surface, usually on book and cover papers, that have a natural rough finish.
- Applicator
- Means of applying the aqueous coating, sizing or coloring to the paper web.
- Apparent Density
- Weight (mass) per unit volume of a sheet of paper obtained by dividing the basis weight by the Caliper (thickness).
- Apparent Viscosity
- A characteristic of multi-component liquids that have a variable ratio of shear stress over shear rate (variable viscosity depending on conditions).
- Approach Flow System
- The stock flow system from Fan pump to headbox slice. The term approach flow system refers specifically to the fan pump loop where in the pulp mixture is measured, diluted, mixed with necessary additives, and finally screened and cleaned before being discharged on to paper machine wire.
- Aqueous Coating
- A water-based coating applied after printing, either while the paper is still on press ("in line"), or after it's off press. An aqueous coating usually gives a gloss, dull, or matte finish and helps prevent the underlying ink from rubbing off. Unlike a UV coating or a varnish, an aqueous coating will accept ink-jet printing, making it a natural choice for jobs that require printing addresses for mass mailings.
- Aragonite
- A crystalline form of precipitated calcium carbonate that tends to adopt a needle-like shape, often used in coatings.
- Archival Paper
- A paper that is made to last for long time and used for long lasting records.
- Art Paper
- High quality and rather heavy two-side coated printing paper with smooth surface. The reproduction of fine screen single- and multicolor pictures ("art on paper") requires a paper that has an even, well closed surface and a uniform ink absorption.
- Artificial Parchment
- Wood free paper that is produced by fine and extended grinding of certain chemical pulps and/or the admixture of special additives. As a result of the "smeary" grinding, the fiber structure closes homogeneously. It is used e.g. for wrapping meat and sausages or as corrugating medium for biscuit packaging.
- Ash Content
- The residue left after complete combustion of paper at high temperature. It is generally expressed as percent of original test sample and represents filler content in the paper.
- Aseptic Packaging
- Extends the shelf life of non-refrigerated beverages and foods. Laminates and extruded coatings applied by the customer ensure an appropriate liquid barrier. Aseptic grade board is clay-coated on one side and is suitable for gravure, offset, and flexographic printing.
- Asphalt Laminated Paper
- Two sheets of natural kraft paper laminated in a single ply by means of asphalt. This is used as a moisture barrier; also to resist action of weak acids and alkalis.
- Automatic Packaging System
- Term applicable to any one of several available systems for open mouth and valve bag packaging where bags are automatically applied to filler spout, filled, weighed, closed (if open mouth), palletized, and shrink wrapped.
- Azure
- The light blue color used in the nomenclature of "laid" and "wove" papers.


- Baby Dryer
- A small diameter drying cylinder located in the dry end section of a paper machine.
- Back End
- That portion of a paper machine following the dryer section where the winders, rewinding reels, slitters, and calenders are located.
- Back Liner
- The back side layer in a multi-ply paperboard. Normally back liner is made out of inferior grade pulp compared to top liner.
- The surface of the boxboard which forms the interior of the carton.
- Backbone
- The back of a bound book; also called the spine.
- Backing Roll
- Rubber covered roll against which the metering device such as rod or blade can press.
- Backing up
- Printing the reverse or back side of a sheet that has already been printed on one side.
- Back Water
- See White Water.
- Baffle
- A device which obstructs the flow of fluid, whether to aid mixing or restrict the flow rate.
- Bag House
- An air pollution control device that captures particulate in filter bags.

- Bag Paper
- Any paper made to be used in the manufacturing of bags.
- Bagasse
- Sugarcane residue left after extracting the juice.

- Baggy Roll
- Mill roll defect usually associated with a variation in caliper and/or basis weight across the width. Rolls are normally checked for baggy areas by striking with a baton and listening for variations in audible pitch.
- Bale
- A large rectangular shaped compressed package of waste paper, rag, pulp etc. Bale dimensions and weight varies widely depending on the baling material and handling capabilities.
- Bale Pulper
- A pulper designed to handle and pulp entire bale of paper.
- Baling
- Compressing and wrapping a material with wire, twine, string to form a unit which is more readily handled, stored and transported.
- Bamboo
- A plant of grass family grown in Asian countries and used for papermaking fibers.


- Banknote or Currency Paper
- Used for printing currency. De-facto highest grade of paper. Very high folding endurance, permanency, tensile strength, suitable for 4-colour printing, with watermark and other falsification safeguards such as embedded metal strip. Often contains cotton fibers.
- Bark
- The outer protective layer of a tree outside the cambium comprising the inner bark and the outer bark. The inner bark is a layer of living bark that separates the outer bark from the cambium and in a living tree is generally soft and moist. The outer bark is a layer of dead bark that forms the exterior surface of the tree stem. The outer bark is frequently dry and corky
- Barker or Debarker
- An equipment used to remove bark from wood.

- Barking or de-barking
- Removing bark from wood.
- Barograph Paper
- Red thin paper coated on one side with a white wax, so that the needle of the barograph make a red line on a white ground, sold in rolls and coils and to suit the type of barograph.
- Base Paper or Base Stock
- Refers to paper that will be subsequently be treated, coated or laminated in other ways.
- Basic Dye
- Dye that have a positive charge due to amine groups and
- have a strong affinity for the surfaces of high-yield fibers. Basic dyes are economical, have high color strength but very poor lightfastness.
- Basis Weight
- In English system of units, basis weight is the weight in pounds of a ream (500 sheets) of paper cut to a basic size. (Basic size differs from category to category of the paper. Basic size for Bond and Ledger is 20"x26", book, offset and text paper have basic size of 25"x38"). In metric system of units, basis weight is the weight in grams of a single sheet of area one square meter. Basis weight is also called as substance and grammage in metric system of units.
- Bast Fibers
- Fibers derived from the bark of some annual plants such as flax, gampi, hemp, jute, kozo and mitsumata etc. Main characteristic of these fiber is long length.

- Bastard Size
- The non-standard sheet size of a given grade.
- Batch Cooking
- A chemical
- Batt
- A collection of fibers assembled into a sheet suitable for needle punching. The term is synonymous with web.
- Beater
- An equipment used for beating, refining and mixing pulps.

- Beater Dye
- Dye added to the beater to color the pulp.
- Beater Loading
- Addition of a filler to the pulp in the beater.
- Beating or Refining
- The mechanical treatment of the fibers in water to increase surface area, flexibility and promote bonding when dried. One of the unintended effect of beating is fiber length reduction.
- Effect of Degree of Beating on Paper Properties
-
Properties Increased Beating
Decreased Beating
Apparent Density Increases Decreases Caliper Decreases Increases Compressibility Decreases Increases Dimensional Stability Decreases Increases Formation More Uniform, less wild Less Uniform, more wild Hardness/Softness Harder Softer Ink Holdout Becomes more Becomes less Internal Bond Strength Increases Decreases Porosity Decreases Increases Smoothness Increases Decreases - Belt Washer
- Washer, which uses rotating wire for dewatering and washing of pulp.
- Bending Resistance/Flexural Stiffness
- Corrugated board's ability to resist bending, along with its edge crush resistance, relates to the top-to-bottom compression strength and general performance of corrugated containers.
- Bible Paper
- Thin white opaque heavily loaded, used for printing bibles. Not suitable for pen and ink, because of its absorbency.
- Binder
- Chemicals which facilitate fiber bonding.
- Binder (Coating)
- A natural or synthetic compound used to adhere coating to the paper surface.
- Biocide
- A biological control chemical such as fungicide or a bactericide used in papermaking.
- Biodegradable
- Capable of destruction/decomposition by biological action.
- Biochemical Oxygen Demand (BOD)
- When effluent containing biodegradable organic matter is released into a receiving water, the biodegradation of the organic matter consumes dissolved oxygen from the water. The BOD of an effluent is an estimate of the amount of oxygen that will be consumed in 5 days following its release into a receiving water; assuming a temperature of 200C.
- Biological Waste Water Treatment
- A method of cleaning up waste water using living micro-organisms such as bacteria
- Biomass
- Any plant-derived organic matter. Biomass available for energy on a sustainable basis includes herbaceous and woody energy crops, agricultural food and feed crops, agricultural crop wastes and residues, wood wastes and residues, aquatic plants, and other waste materials including some municipal wastes. Biomass is a very heterogeneous and chemically complex renewable resource..
- Biomass Boiler or Hogged Fuel Boiler
- Biomass boilers burn bark, saw mill dust, primary clarifier sediment and other solid waste, and other wood-related scrap not usable in product production. Also called "hogged fuel" boilers, biomass boilers make steam and heat for mill use.
- Bio-sludge
- Sludge formed (in the aeration basin) during biological waste water treatment or other biological treatment process.
- Bitokoshi
- Bitoko/Bitokoshi is a grade of printing and writing paper unique to Japan. It is a very lightly coated paper, occupying a niche market between LWC and coated woodfree papers. The furnish includes both chemical and mechanical pulp in variable proportions, thus the Japan Paper Association (JPA) recognises both woodfree bitokoshi and mechanical bitokoshi depending on the proportion of mechanical pulp in the furnish.
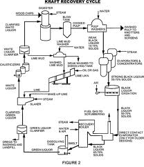
- Black Liquor
- The liquor that exits the digester with the cooked chips at the end of the Kraft cook is called "black" liquor.
- Blackening
- Defect associated with calendered paper occurring as unintended local areas of apparently darker or grayer color due, for example, to the paper being too damp when passed through the calender.
- Blank or Black Box
- A flat sheet of corrugated or solid fiberboard that has been cut, slotted and scored so that, when folded along the score lines and joined, it will take the form of a box.
- Blade Coater
- A device that first applies a surplus coating to paper and then remove extra color after evenly leveling by means of a flexible steel blade.
-

- Blank
- Category of paperboard ranging in thickness from 15 to 48 points (Graphic art terminology).
- Bleach Plant
- Section of a pulp mill where pulp is bleached.
- Bleaching
- A chemical process used to whiten and purify the pulp. Bleaching also adds to the sheet's strength and durability.
- Bleaching Sequences
- Series of subsequent bleaching stages, typically described by abbreviation such as CEHH (Chlorination, Extraction Hypochlorite, Hypochlorite .
- Bleed
- The feathered edge of inks caused by absorption into un-sized paper.

- Bleed (corrugation)
- The penetration of laminating agents, such as asphalt, through the kraft plies making up the combination.
- Bleed Fastness
- The ability of a dye to remain attached to fibers in paper even when exposed to fluids or to sweaty hands.
- Bleed Through
- When printing on one side of a sheet of paper shows through to the other side.
- Blending or Mixing
- Blending of different pulps in a chest to achieve quality of the final product.
- Blind Drilled Roll
- A matrix of small holes drilled into the soft press roll which aid the water removal capability of that roll.
-

- Blind Embossing
- A printing technique in which a bas-relief design is pushed forward without foil or ink.
- Blind Image
- Image debossed, embossed or stamped, but not printed with ink or foil..
- Blister
- Defect on a paper surface often shaped like a human blister. It is due to de-lamination of a limited portion of paper without breaking either surface.
- Blister Pack
- This term describes a packaging system that is a combination of board and plastics. The board, usually made from lower grades of waste paper, can be lined in whole or in part on one or both sides, to carry a printed message or advertising. The product is sealed to the board by a transparent plastic film. This system is often used for small products with difficult shapes and sizes.

- Blister Resistance
- Resistance of paper to developing blister during printing and print drying.
- Blotting Paper
- An un-sized paper used generally to absorb excess ink from freshly written manuscripts, letters and signatures.
- Blow
- It is the discharging of the pressure and contents of the digester in to blow tank.
- Blow Heat Recovery System
- The system used to recover heat from the flash steam generated while digester is blown in to blow tank.
- Blow Tank
- The tank in which cooked chips and spent liquor is blown from digester at the end of the cooking cycle.
- Blue Angel
- It is label defined by the German Federal Environmental Agency. The Blue Angel label is awarded to papers which do little damage to the environment. The paper is controlled in detail: its composition, its production process and its conversion. Only papers made from 100 % post consumer waste paper are certified..
- Board
- Thick and stiff paper, often consisting of several plies, widely used for packaging or box making purposes. Its grammage normally is higher than 150 g/m2 or thickness is more than 9 point (thousandth of an inch).
- Bogus
- Paper of inferior quality to a standard grade.
- Boil Out
- The occasional cleaning of a paper machine system, during a shut-down, by filling the system with a hot solution the usually contains detergent and either NaOH, an acid, or an enzyme.
- Bond Paper
- The name "bond" was originally given to a paper, which was used for printing bonds and stock certificates. It is now used in referring to paper used for letterheads and many printing purposes. Important characteristics are finish, strength, freedom from fuzz, and rigidity.
- Bonded Airlaid
- A thermal bonding process in which airlaid fibers are cured in a large oven and passed through heated rollers to create an overall or a patterned bond.
- Bonding Strength
- The internal strength of a paper; the ability of the fibers within a paper to hold to one another. Bonding strength measures the ability of the paper to hold together on the printing press or other converting processing machines. Good bonding strength prevents fibers from coming loose ("picking"). Bonding strength of fiber is improved by beating/refining and/or adding bonding agent.
- Bone Dry
- Moisture free or zero moisture.
- Book Paper
- A general term used to define a class or group of papers having in common physical characteristics and properties that make them suitable for printing and other uses i graphic art industry.
- Bow Roll
- Bow Rolls are also known as Banana Rolls, Spreader Rolls, Curve rubber expander. Bow rolls are useful for removing of wrinkles, slack edges, spreading and slit separation. Most of the Expander Rolls are driven by web tension itself without any extra drive. Bowed Rolls are key component to making wrinkle free paper as well as keeping clothing in top working condition on some Paper Machines.

- Box
- A rigid container having closed faces and completely enclosing its contents.
- Boxboard
- A class of board frequently lined on one or both sides, with good folding properties and used for making box and cartons.
- Breaking Length
- The length beyond which a strip of paper of uniform width would break under its own weight if suspended from one end. Usually expressed in meters.
- Breaks
- Rupture of paper on the paper machine during paper making. It the paper on couch roll, it is termed couch break. If the paper breaks in paper section, it is termed as press break. If the paper breaks in dryer section, it is dryer breaks and so on.
- Breast Roll
- A medium size metal or plastic/fiberglass/granite covered roll located at the headbox side of the paper machine to support the wire.
Breast Roll &Forming Board
- Brightness
- The reflectance or brilliance of the paper when measured under a specially calibrated blue light. Not necessarily related to color or whiteness. Brightness is expressed in %.
- CIE Brightness: An internationally-recognised standard of paper brightness developed in Europe by the Centre Internationale d'Eclairage (CIE).
- Bristol Board
- A fine quality cardboard made by pasting several sheets together, the middle sheets usually of inferior grade.
- Britt Jar
- The Dynamic Drainage/Retention Jar apparatus to evaluation effectiveness of retention aids by measuring the solids in filtrate passing through a screen in the absence of fiber mat formation.
- Brittleness
- Property of paper causing it to break while bending.
- Brocade
- A heavily embossed paper.

- Broke
- Paper that is unusable because of damage or non-conformity to the specifications. It is put back in to the pulping system.
- Broke Pit
- A pit below the machine in to which broke is disposed from the machine floor.
- Broke Pulper
- A broke pulper is used to break down the broke into a stock that can be pumped and treated. This term can cover a wide range of machines and is often used to refer to both stand alone broke pulpers and under the
- machine (or UTM) pulpers which receive paper directly from the machine including any trim. A stand alone broke pulper is used to process finished reels that have been rejected or for broke that for any reason has been baled or collected away from the UTM pulpers.
-

- Brown Pulp
- A mechanical pulp made from wood, which is steamed before grinding. The color-bearing, non-cellulosic components of the wood remain with the pulp. The pulp is generally used for wrapping and bag paper.
- Brown Stock
- The unbleached chemical pulp.
- Brush Coating
- A Coating method in which the freshly applied coating color is regulated and smoothed by means of brushes, some stationary and some oscillating, before drying.
- Brush Finish
- A paper that is run under stiff brushes, after coating, to give a high finish.
- Buffering
- The neutralizing of acids in paper by adding an alkaline substance (usually calcium carbonate or magnesium carbonate) into the paper pulp. The buffer acts as a protection from the acid in the paper or from pollution in the environment.
- Bulk
- Reverse of density, expressed as cubic centimeter per gram.
- Burnout
- The loss of color during drying.
- Burnt Paper
- Paper, which has been discolored and is brittle, but otherwise intact.
- Burst
- An irregular separation or rupture through the paper or package.
- Air Shear burst: Burst caused by air trapped in the winding roll producing rupture of the web along the machine direction.
- Caliper shear burst. Cross Machine tension burst that generally occurs between an area or relatively high and low caliper extending for some distance in the machine direction; due to non uniform nip velocities between hard and soft sections of the roll.
- Core burst: Inter-layer slippage just above the core, often over the key way, which terminates an Air Shear Burst. Core bursts are most often seen on core-supported unwinds and winders.
- Burst Factor
- The ratio of the bursting strength (expressed in g/cm2 ) and the substance of paper/paperboard (expressed in g/m2) determined by standard methods of test.
- Burst Index
- The ratio of the bursting strength (expressed in kilo Pascal ) and the substance of paper/paperboard (expressed in g/m2) determined by standard methods of test.
- Burst Ratio
- The ratio of the bursting strength (expressed in lb/inch2 ) and the substance of paper/paperboard (expressed in lb/ream) determined by standard methods of test.
- Bursting Strength
- The resistance of paper to rapture as measured by the hydrostatic pressure required to burst it when a uniformly distributed and increasing pressure is applied to one of its side.
- Butt Joint
- The joint resulting from making a butt splice by joining the ends of two webs of paper with a single sided adhesive. The two webs are laid end to end without overlapping.
- Butt Roll
- A small diameter roll left at the end of a lot or job. It is sold as job lot or recycled.
- C1S
- Coated on one side of the paper.
- C2S
- Coated on both sides of the paper.
- Calcined Clay
- A product that results from heating of ordinary clay in a furnace, making it white and bulky.
- Calcite
- The most common crystalline form of calcium carbonate, including almost all ground calcium carbonate and most PCC products.
- Calcium Carbonate
- CaCO3, a naturally occurring substance found in a variety of sources, including chalk, limestone, marble, oyster shells, and scale from boiled hard water. Used as a filler in the alkaline paper manufacturing process, calcium carbonate improves several important paper characteristics, like smoothness, brightness, opacity, and affinity for ink; it also reduces paper acidity. It is a key ingredient in today's paper coatings.
- Calender
- A stack of highly polished metal cylinders at the end of a paper machines that smoothes and shines the paper surface as sheets pass through. For more detail see Mark Your Calender by Wire & Fabrics

- Calender Blackening
- Coverage of calendered paper web with glazed translucent spots due to excessive calender roll heat, calender pressure, poor and/or excessive and uneven moisture.
- Calender Cut
- Weak lines or fractures in paper that break easily under tension, caused by wrinkles going through the calender stack of the paper machine.
- Calender Spots
- Paper defect usually indicated as a transparent spot in the sheet; caused by foreign material adhering to a calender roll and being impressed into the sheet with each revolution.
- Calendering
- Passing paper web through a stack of calender rolls. The main object of calendering is to impart the desired finish to paper.
- Machine Calendering: Paper passes through one or more nips formed by a set of iron rolls.
- Super-Calendering: Paper passes through one or more nips formed by steel roll and a fiber roll made of compressed fibrous material.
- Gloss Calendering: Paper passes through one or more nips formed by soft roll (e.g. rubber covered) and highly smooth mirror like finish steel roll at high temperature.
- Matt Calendering: Any calendering technique used to produce a smooth surface without a considerable increase in gloss.
- Friction Calendering: The calendering is achieved by speed differential between rolls. The paper passes through one nip (2 steel rolls) or 2 nips (2 steel rolls separated by a fiber roll) in which rolls are driven independently and speed variation may be from 10 to 30%.
- Brush Calendering: The paper is pressed against a cylindrical brush by a backing roll or by web tension. The circumferential speed of the brush is several times higher than the web speed.
- Caliper
- The thickness of paper usually expressed in thousandths of an inch in English system of units and in millimetres in Metric system of units.
- Camber
- Larger diameter in the centre of a papermaking rolls (press & calender etc), compared to the ends, to compensates the deflection of roll due to its own weight.

- Cambium
- In plants, layer of actively dividing cells between xylem (wood) and phloem (bast) tissues that is responsible for the secondary growth of stems and roots (secondary growth occurs after the first season and results in increase in thickness).

- Canadian Standard Freeness (CSF)
- It is a measure of pulp freeness. The unit of measurement is ml CSF. For more details
- Capacity Utilization Rate
- The production rate a plant or machine is operating with respect to design capacity. Also in some cases it indicates the efficiency (%) at which a plant or machine is operating.
- Carbohydrate
- Organic compounds made up of carbon, hydrogen, and oxygen and having approximately the formula (CH2O) n; includes cellulosics, starches, and sugars.
- Carbon Black
- The name for black ink pigment, which is the most common ink used in publishing.
- Carbon Dioxide Equivalency/CO2e
- Effective greenhouse gas emissions expressed as equivalent tonnes of carbon dioxide. Some greenhouse gases have a stronger warming effect than others; the CO2e measure provides an appropriate comparison of the warming effects of every greenhouse gas.
- Carbon Footprint
- The total set of Green House Gases (GHS) emissions caused directly and indirectly by an individual, organization, event or product by UK Carbon Trust.
- Carbon Paper
- A low basis weight paper (8 to 15 g/m2) with very low air permeability, free of pin holes and with a waxy coating, that is used to produce carbon copies on typewriters or other office equipment.
- Carbon Offset
- An emissions reduction
credit relating to another organization’s project that results in less greenhouse gases in the atmosphere than would otherwise occur. - Carbon Sequestration
- The long-term storage of carbon in forests, soils, the ocean, and other carbon “sinks.” Carbon sequestration projects can take three forms: forest sequestration, agricultural sequestration, and technology development for CO2 capture and storage.
- Carbonless Paper
- A paper that uses a chemical reaction between two different contacting coatings to transfer image when pressure is applied.
- Cardboard
- A thin, stiff paperboard made of pressed paper pulp or sheets of paper pasted together. Used for playing cards, greeting cards, etc.
- Carton
- A folding box made from boxboard, used for consumer quantities of product. A carton is not recognized as a shipping container
- Cartridge paper
- Tough, slightly rough surfaced paper used for a variety of purposes such as envelopes; the name comes from the original use for the paper which formed the tube section of a shotgun shell.
- Casein
- Protein derived from skim milk and used in the sizing of paper and as an adhesive in the manufacture of coated papers.
- Cast Coater
- A device that applies a wet coating color to a paper web before it contacts a heated drum having a highly polished surface, which cast the coating in to an image of the smooth, mirror-like drum surface.
- Cationic Starch
- A type of starch that has been given a positive charge to increase its adhesion to the fibers and retention in the paper in which it is used.
- Causticizing
- It is the process in which Green Liquor is converted in to White Liquor. Technically speaking it is the process of converting sodium carbonate in to sodium hydroxide.
-

- Cellulose
- It is a high molecular weight, stereoregular, and linear polymer of repeating beta-D-glucopyranose units. Simply speaking it is the chief structural element and major constituents of the cell wall of trees and plants. Cellulose The DNA of Paper

- Cellulose Fiber
- An elongated, tapering, thick walled cellular unit, which is the main structural component of woody plants. Fibers in the plants are cemented together by lignin. In British English Fiber is spelled as Fibre. Thermal conductivity of cellilose fiber varies from 0.034 to 0.05W/m K, making it a good insulator.
- Chain of Custody
- The process of tracking materials used within a manufacturing facility so that the source of raw materials used to make specific end products can be identified. Commonly applied in the context of use of certified fibre supplies.
- Chain Marks
- Also called chain lines or chains. Watermarks in paper that resemble impressions of a chain, running parallel to the grain, approximately one inch apart. These watermark lines are found in laid papers.
- Chalking
- Improper drying of ink. Ink vehicle has been absorbed too rapidly into the paper leaving a dry, weak pigment layer which dusts easily.
- Check or Cheque Paper
- A strong, durable paper made for the printing of bank checks or cheques.
- Chelating Agent
- An organic compound that forms more than one coordinate bond with metals in solution; organic compound participating in chelation; e.g. EDTA and DTPA.
- Chelation
- A chemical complexing (forming or joining together) of metallic cations (such as iron) with certain organic compounds, such as EDTA (ethylene diamine tetracetic acid); a reaction between a metallic ion and an organic compound that removes the metallic ion from solution.
- Chemical Ghosting
- A light duplication of a printed image on the other side of the same sheet, created by chemical reaction by the ink during the drying stages; also referred to as "gas ghosting.".
- Chemical Oxygen Demand (COD)
- The amount of oxygen consumed in complete chemical oxidation of matter present in waste water; indicates the content of slowly degradable organic matter present. COD is easier to measure compared to BOD (Biological Oxygen Demand).
- Chemical Pulp
- Pulp obtained from the chemical cooking or digestion of wood or other plant material.
- Chemical Recovery
- It is the process in which cooking chemicals are recovered.
- Chemo-Thermo-Mechanical Pulp (CTMP)
- Mechanical pulp produced by treating wood chips with chemicals (usually sodium sulfite) and steam before mechanical defibration.
- Chest
- Vessel equipped with an agitating device for storing, collecting, mixing, blending and/or chemical treatment of pulp suspension. Chest can be horizontal and or vertical. Tower are special type of chest generally used in bleached plant to provide retention time and to provide down/upward flow out of pulp.
- Chill Rolls, Cooling Rolls or Sweat Rolls
- Rolls located immediately after heated or drying ovens on either paper making, coating, or printing equipment, to lower the temperature of the web, and in the case of heat- set inks, to the "setting" temperature of the inks. Can also be called "cooling rolls" or "sweat rolls."
- China Clay
- Natural mineral, consisting essentially of hydrated silicate of alumina, used as a filler or as a component in a coating color. (Also see clay)
- Chip
- Wood chips produced by a chipper; used to produce pulp, fiberboard and particle board, and also as fuel.

- Chipboard
- A paperboard, thicker than cardboard, used for backing sheets on padded writing paper, partitions within boxes, shoeboxes, etc.
- Chipper
- The machine that converts wood logs in to chips.

- Chlorine Number
- A test method to determine the bleach requirement of a pulp. It indicates the number of grams of chlorine consumed by 100 g of pulp under specified conditions.
- Chromo
- A term used to describe both papers and boards used for subsequent brush coating. The various qualities are determined both by the actual grade of base material used and the quality of the coating, which may be gummed. Coating may be applied to one or both sides, depending on end use.
- Cigarette Paper
- This light weight, unsized paper (grammage 18 to 24g/m2). It normally has approx. 30% calcium carbonate as filler to control the burning rate and match it with tobacco burning rate. Very long fiber such as jute, cotton etc is used to achieve high strength and porosity.
- Clarifier
- Basin where sludge is removed from treated effluent by settling.

- Clay
- A natural substance used as both a filler and coating ingredient to improve a paper's smoothness, brightness, opacity and/ or affinity for ink.

- Clay Coated Boxboard
- A grade of paperboard that has been clay coated on one or both sides to obtain whiteness and smoothness. It is characterized by brightness, resistance to fading, and excellence of printing surface. Colored coatings may also be used and the body stock for coating may be any variety of paperboard.
- Clean Blow
- When a batch digester is discharged in to a blow tank with no uncooked chip, pulp or liquor remaining in digester or blow line.
- Cleaners
- A conical or partly cylindrical device with no moving parts, designed to remove grit from thin-stock furnish by the centrifugal action of rotating liquid.

- Clear Cutting
- A forestry/logging practice in which most or all trees in a harvest area are cut down.
- Cloned Fiber
- Wood raw material derived from trees that are genetically cloned species. Specifically refers to fiber from fast growing, cloned tropical hardwood plantations (Eucalyptus and Acacia especially) in South America and Asia, but also cloned softwood plantations in some areas of the world, particularly South America. Cloned fiber has the advantages of being less costly than fiber from managed or natural forests, and results in a more consistent supply to the pulping process.
- Closed Loop Recycling
- When a used product is recycled in to a similar product; a recycling system in which a particular mass of material is remanufactured into same product.
- Closed System
- Papermaking system wherein white water is mainly re-circulated and not discharged as effluent.
- Clot
- Thick element composed of several entangled fibers. Its presence is harmful to the production process and needs to be eliminated.
- Clump
- A knot of fibers resulting from improper separation of the fibers.
- Coagulation
- (1) A process whereby finely divided particles are made to combine to produce a particle capable of settling. It is commonly done in the clarification of the mill water supply by chemical means. (2) The clumping of particles in order to settle out impurities in mill supply and wastewaters by the use of lime or alum.
- Coarsenss
- A property of pulp related to the refining, fiber perimeter, and wall thickness characteristics as it affects the weight per unit length of the fiber.
- Coarse Paper (also Industrial Paper)
- Various grades of papers used for industrial application (abrasive, filter etc.) rather than cultural purposes (writing, printing etc.)
- Coat Weight
- The amount of coating applied to base paper, expressed as pounds of air-dried coating on the surface of a 25X38 in ream or grams per meter square.
- Coated Paper
- Term that applies to paper which has a special coating applied to its surface. Material such as clay, casein, bentonite, talc, applied by means of roller or brush applicators; or plastics applied by means of roll or extrusion coaters.
- Coated White Top Liner
- White liner that is coated to produce superior printability.
- Coating
- Process by which paper or board is coated with an agent to improve its brightness and/or printing properties.
- Coating Color
- Mixture used to coat paper and board: contains pigment, binder, special additives and water.
- Coating Color Kitchen
- Section of Coating Plant where coating colour is prepared and mixed
- Cobb Test
- Measures paper's water absorption rate and is expressed as the amount of water pick-up per unit surface area of paper by Tappi method T441. The test duration must be specified to properly know the absorption rate. United Nations (UN) and Code of Federal Regulations require the 30-minute pick-up must be 155 grams per square meter or less for containerboard used in hazardous material transport.
- Cockle Finish
- Produced by air drying paper with controlled tension. This uneven surface is available in bond papers.

- Cockling
- When the surface of the paper has wave like appearance.
- Cogeneration
- It is the process to generate electricity from high pressure steam and using low and/or medium pressure steam in the mill process.
- Coir
- Fiber derived from the outer husks of the coconut.
- Cold Blow
- Pressure ejection of cooked pulp from batch or continuous digesters after the pulp has been cooled to below 100oC. The cooling step reduces damage to the fibers.
- Color-fast papers
- Colored papers that will not run when wet or fade under bright light.
- Colored Kraft
- Natural or bleached kraft paper to which a dye or pigment has been added.
- Colored Pigments
- These are water insoluble colored materials. They belongs in the category of fillers and loading material but are colored and used in small quantity.
- Pigments has no affinity to fiber and must be used in conjunction with alum or a cationic retention aid in order to retain them.
- Combined Deinking
- Deinking process combining flotation and washing.
- Composting
- The controlled biological decomposition of organic material in the presence of air to form a humus-like material
- Compression Strength (CD or MD)
- Can be referred to as ring crush or "STFI (stiffy)". The amount of force needed to crush paper resting on its edge. Compression testers hold and support the paper specimen so as to emulate its position and orientation in the walls of a corrugated container. Due to the corrugated board making process, paper must support compressive loads orthogonal to their grain (a CD orientation). The test is unidirectional so the paper orientation during testing must be known.
- Coniferous Trees
- Cone bearing and evergreen trees. Also known as soft wood trees. e.g. pine, spruce etc.

-
Pine Spruce
- Consistency
- The percentage of bone dry solids by weight in pulp or stock.
- Consistency Regulator
- A device or instrument used to regulate the consistency of the pulp on-line. Regulator works only in reducing the consistency i.e. add water, but can't remove water or thicken.
- Construction Paper
- Sheathing paper, roofing, floor covering, automotive, sound proofing, industrial, pipe covering, refrigerator, and similar felts.
- Containerboard
- The paperboard components (linerboard, corrugating material and chipboard) used to manufacture corrugated and solid fiberboard. The raw materials used to make containerboard may be virgin cellulose fiber, recycled fiber or a combination of both.
- Continuous Pulping
- Production of pulp in continuous digester as compared to a batch digester.
-

- Contraries
- Unsuitable material found in wastepaper which must be removed from the pulp before making it into paper, e.g. paperclips, string, plastics.
- Contrast
- The degree of difference between light and dark areas in an image. Extreme lights and darks give an image high contrast. An image with a narrow tonal range has lower contrast.
- Converting
- The operation of treating, modifying, or otherwise manipulating the finished paper and paperboard so that it can be made into end-user products.
- Cooking
- Reacting fibrous raw material with chemical under pressure and temperature to soften and or remove lignin to separate fibers.
- Cooking Liquor
- Liquor made up of selected chemicals and used for cooking pulp. e.g. cooking liquor in kraft pulping mainly consist of NaOH and Na2S.
- Cooling Cylinders or Cooling Drums
- Water cooled cylindrical metal vessel over which dry paper web after dryers is passed to cool the paper before calendering..
- Copier Paper or Laser Paper
- Lightweight grades of good quality and dimensionally stable papers used for copying correspondence and documents. For detailed characteristics of copier/Laser paper, please visit Paper Needs of Xerographic Machines (A Summary) by Chuck Green
- Copper Number
- It is the measure of degree of fiber degradation. It is weight of copper in grams reduced to cuprous state by 100 grams of pulp.
- Cord
- Pulpwood volume measurement indicating a pile measuring 4 ft x 4 ft x 8 ft, equaling 128 ft³ (3.62 in³ ). A long cord measure 4ft x 5ft x 8ft equaling 160 ft3. Also see cunit

- Core
- Fibrous tube used to wound paper for shipment.

- Core Plug
- Metal, wood, particleboard, or other material plugs which are driven into the ends of the paper core of finished roll to prevent crushing of the core.
- Corona Treatment
- An electrostatic treatment that reduces the surface tension of a substrate (e.g., a polycoated substrate) to ensure adhesion of ink and glue. The Corona treatment involves high voltage, high frequency electricity discharged from an electrode when it pours through the polycoated board increases the surface energy of the board to better receive inks or glue.
- Corrugated Board
- Usually a nine-point board after if has passed through a corrugating machine. When this corrugated board is pasted to another flat sheet of board, it becomes single-faced corrugated board; if pasted on both sides, it becomes double-faced corrugated board or corrugated (shipping) containerboard.

Open Face Single Face Single Wall

Double Wall Triple Wall
- Corrugated Container
- Containers made with corrugating medium and linerboard.
- Corrugated Medium or Media
- The wavy center of the wall of a corrugated container, which cushions the product from shock during shipment (see flute). Media can contain up to 100% post-consumer recycled fiber content without reducing its ability to protect the product.
- Corrugator
- Machine that presses medium into flutes, applies glue to the medium and affixes sheets of linerboard to form corrugated board.

- Cotton Fiber
- Cotton is a natural fiber and is one of the strongest and
most durable fibers known to man. Papers manufactured of
cotton fiber will last longer and hold up better under
repeated handling and variant environmental conditions
than paper made from wood pulp. Generally, given
reasonable care, one can expect one year of usable life
for every 1% of cotton contained in the sheet. Typically
cotton fiber papers are made of either all cotton fiber (100%
cotton) or a blend of cotton and wood pulp.
Cotton "fibers" are made from unicellular hairs that grow out from the surface of the seed immediately after fertilization. The hairs are twisted into usable thread which is tough and strong. Cotton hairs (lint) of tetraploid (4n) species may be up to 50 mm long. In the cotton gin, fine brushes pull the lint off the seed by drawing it through holes too fine for the seeds to pass. Cotton thread is spun from countless billions of microscopic hairs covering the surface of cotton seeds, each hair up to 50 mm (2 inches) in length. The total length of hairs in a single cotton boll (one seed capsule) may exceed 300 miles. Imagine how many miles of cotton hairs are in a standard 500 pound bale. Cotton is the textile produced in the largest volume worldwide.

A seed capsule (cotton boll) from the cotton plant
- Cotton Linter
- The cotton fibers that adhere to the cottonseed used to produce pulp for cotton fiber papers.
- Cotton Paper or Rag Paper
- Paper made with a minimum of 25% cotton fiber. Cotton paper is also called rag paper.
- Couch Pit or Hog Pit
- This is the pit below the couch roll. It collects water draining from this section, wet wire trim and any wet broke generated due to the paper break at the wire part. Couch pit has agitator (s).

-
Couch Pit Agitator
- Couch Roll
- Couch roll serves the following functions 1) Main drive for the wire, 2) Transfer the wet sheet from wire part to press part and 3) Removes water (if suction type couch roll). Couch roll can be solid or suction type.
Suction Couch Roll
- Countercurrent Washing
- A method of washing pulp by running the wash water countercurrent to the flow of pulp.
- Cover Paper
- Any wide variety of fairly heavy plain or embellished papers, which are converted into, covers for books, catalogs, brochures, pamphlets, etc. Good folding qualities, printability, and durability characterize it.
- Crack
- 1. A defect in coated paper, caused by the separation of the coating layer on the formation of fissures in the surface of the coating due to printing or other converting process.
- 2. Crack at fold: Fissures in the crease when any paper is folded along a fold line. May be due to separation of coating or separation of fibers. More prevalent when the paper has been over-dried. In boards it may occur along score-folds even though the scoring has been done to minimize cracking at the fold. The term is also applied when coatings crack without fiber failure during a folding operation.
- Cradle-to-Cradle
- A design objective in which all products are made from renewable resources or valuable non-renewable resources that are perpetually cycled in closed-loop systems.
- Crease
- 1. Deformation remaining from a fold over.
- 2. Cross direction wrinkles( Washboard): Fold over of a web in the cross machine direction, giving a crease running in the machine direction.
- 3. Blade crease: A crease essentially in the machine direction devoid of coating in the creased area.
- 4. Calender Crease: Usually a sharp crease caused by passage through the Calender of a crease or of a fold generated at the Calender; often cut through when it is preferable to call it a Calender out.
- 5. Smoothed crease: A flattened-out crease running mainly in the machine direction. Can occur at the wet press section, dryer (dryer wrinkles), size press, winder or sheeter.
- Creping
- The operation of crinkling a sheet of paper to increase its stretch and softness.

- Crescent Former
- Sheet forming section in a tissue machine, with the pulp suspension jet-out of the headbox flowing between a felt and a wire both moving at the same speed.
- Crinkles
- A defect in linerboards caused by the separation of the liner ply and/or the formation of fissures (cracks) in the surface of the liner during creasing.
- Cross Folds
- Paper with cross folds have two or more folds going in different directions, typically at right angles. Primarily used in reference to bookwork , cross folds also describes quarter-folds or 8-panel French folds.

- Cross-machine Direction
- A direction perpendicular to the direction of web travels through the paper machine.
- Crystallization
- A condition of a dried ink film, which repels another ink printed on top of it.
- Culls
- Off spec paper sold as lower quality product or recycled.
- Cunit
- A term used in the measurement of pulpwood, i.e. 100 cubic feet of solid wood, bark excluded. One cunit corresponds to 2.83 cubic meter of wood. Also see Cord
- Curl
- Tendency of paper by itself to bend or partly wrap around the axis of one of its directions. For more details on Curl, please read Curl Basics by Chuck Green.

- Customark
- A customark is a watermark made with a rubber printing plate treated with a tranparentizing solution that leaves a mark in the paper. This process produces a wire appearance in which the mark is lighter than the surrounding paper. It can be produced in smaller quantities and at a lower price than a genuine watermark, which requires a dandy roll.
- Cut Sheet
- Paper cut in sheets (letter, legal, A, B or any other standard size) to be used in printer, photocopier, fax machines etc.
- Cutin
- A wax like substance found in plant cell walls.
- Cutter
- A machine in the Finishing House of a paper mill, used for converting paper from reel to specific sheet sizes.
- Cutter Dust
- Small loose paper particles which chip out of the edges of a sheet of papers as it is cut by the chopping blade and/or disc knives on a sheet cutter.
- Cutting (Refining)
- A refining or beating action that splits the fibers in to two or more pieces.
- Cylinder Mould or Cylinder Machine
- It is a type of papermaking machine. Wire-covered cylinders are rotated through a vat of pulp, and paper is formed as the water drains from the cylinder. Cylinder machines are used primarily to manufacture paperboard. Multi-cylinder machines produce multi-layered paperboard (one layer for each cylinder).

- Damp Streaks
- Streaks caused by uneven pressing or drying during paper manufacturing.
- Damping Rolls
- A type of roll usually located just ahead of a coater or at the end of a paper machine. It is used to cool the sheet by being operated at a temperature that is low enough to cause moisture to condense on its surface and slow up the drying.
- Dampening
- The process of keeping the non-image areas of lithographic plates to be ink repellent by applying aqueous Fountain solution to the plate from the Dampening system.
- Dancing Roll
- Usually, a weighted roll that rides on a web of paper between two fixed points (for example, between an unwinding roll of paper and an impression or coating nip) to take up slack and maintain a uniform web tension.
- Dandy Roll
- A hollow wire covered roll that rides on the paper machine wire and compacts the newly formed wet web to improve the formation and if required to impart watermark or laid finish the paper.
Dandy Roll
- Deaeration
- Debarking Drum
- Large rotating cylinder in which pulpwood logs are tumbled against one another to remove the bark.
- Debarking
- The process of removing bark from tree my mechanical means. Click here to see Debarking Image 1 and Debarking Image 2
- Debarking Drum
- Large rotating cylinder in which pulpwood logs are tumbled against one another to remove the bark.
-

- Deboss
- To press an image into paper so it lies below the surface.
- Debossing
- Pressing letters or illustrations into a sheet of paper using a metal or plastic die to create a depressed (debossed) image.
- Deciduous Trees
- Broad leafed or hardwood trees which lose their leaves in fall such as birch, maple etc.

-
Birch Maple
- Decker
- A drum type filter used for pulp thickening.
- Deckle
- The width of the wet sheet as it comes off the wire of a paper machine. Also defied as the wood frame resting on or hinged to the edges of the mould that defines the edges of the sheet in handmade papermaking or strap or board on the wet end of a paper machine that determines the width of the paper web.
- Deckle Edge
- The untrimmed, feathery edges of paper formed where the pulp flows against the deckle.

- Decomposition
- Change in chemical composition of organic matters due to the action of aerobic or anaerobic microorganisms.
- Deculator
- A device that removes entrained and dissolved air from dilute stock furnish by applying vacuum as the stock is sprayed into an open chamber, usually at the outlet of cleaners.
- Decurler
- A device on a web press or sheeter used to remove paper curl.
- Defibration
- Separation of wood fibers by mechanical and/or chemical means.
- Deflaker
- Deflaker mechanically treat the fiber flakes and bundles of fibers in the stock in order that they are broken down into individual fibers in a suspension if possible. This is done for a number of reasons and in a number of positions within the system. It can be installed to reduce remaining flakes after a pulper, in the broke system to reduce flakes going back to the machine from the broke pulpers and can also be used in the final stages of a screening system in a recycled fiber line to treat the concentrated rejects and the flakes contained within it.

- Deflour
- Screening of pulp slurries to remove short fibers and small fiber particles.
- Defoamer or Anti-foam
- Chemical additives used at wet end to reduce or eliminate tendencies of the machine white water to foam. For more details
- Degree of Polymerization (DP)
- As applied to cellulose, refers to the average number of glucose unit in each cellulose molecule of a pulp sample. Usually determined by the CED viscosity test.
- Deinked Pulp (DIP)
- Paper pulp produced by deinking of recovered paper
- Deinking
- The process of removing inks, coatings, sizing, adhesives and/ or impurities from waste paper before recycling the fibers into a new sheet.
- Deinking Cell
- A vessel or chest used to treat recycled paper with chemical to remove ink.

- Delamination
- The separation of the layers of a multiplex paper/paperboard/corrugated board.

- Delignification
- The removal of lignin, the material that binds wood fibers together, during the chemical pulping process.
- Deliquescent
- Material that has the ability to absorb enough moisture from the surrounding atmosphere to revert it to a liquid form. Examples of deliquescent include calcium chloride and ammonium nitrate.
- Densitometer
- A sensitive photoelectric instrument that measures the density of photographic images or of colors. Used in quality control to accurately determine the consistency of color throughout the run.
- Depithing
- The separation of the pith from the fiber so that bagasse can be used as a source of pulp for papermaking.
- Deresination
- Reducing the resin (pitch) content of wood prior to cooking either by storage or using bleaching chemicals to reduce the resin content in pulp.
- Dewater
- Process of water removal from slurry.
- Digester
- The reaction vessel in which wood chips or other plant materials are cooked with chemical to separate fiber by dissolving lignin.

- Digital Printing
- 1. Printing by imaging systems that are fed imaging information as digital data from pre-press systems.
- 2. Computer –to-plate Systems, which use printing plates, or other images carriers that do not require intermediate films.
- 3. Computer-to-print (Plateless): Systems that produce reproductions directly on the substrate without the need for intermediate films or plates
- A. Electronic printers: Electrophotographic printers, for black or single color, used for short-run variable information and on-demand book publishing.
- B. Color copiers: Usually Electrophotographic printers, for spot or four color process printing, used for making one or several copies of spot or four color process subjects.
- C. Electronic printing systems: Electrophotographic, magnetographic, monographic, field effect, ink jet or thermal transfers printing. For One-colour, four color process or up to six-color printing. Used for some degree of variable information, on-demand. Examples of use are direct mail, temporary product labels for trade shows, billboard posters and the like.
- Dimensional Stability
- The ability of paper or paperboard to maintain size. It is the resistance of paper to dimensional change with change in moisture content or relative humidity. Dimensional stability is essential for keeping forms in registration during printing and keeping sheets from jamming or wrinkling on press or in laser printers.
- For more details on Dimensional Stability, please read Dimensional Stability Notes by Chuck Green
- Dioxin
- A group of 75 chlorinated compounds. Dioxins are formed in a complex process, where chlorine combines with other additives during bleaching..
- Direct Cooking
- Batch cooking in which digester contents are heated by blowing steam directly into the digester.
- Direct Dye
- Dye molecules that are sufficiently large and planar that they tend to remain on a fiber surface without need of a fixative. Direct dyes have moderate lightfastness but duller shades
- Directionality
- Dependency of a given paper property on the orientation of the fiber in paper e.g. CD or MD.
- Dirt
- Dirt in paper consists of any imbedded foreign matter or specks, which contrast in color to the remainder of the sheet.
- Dirt Count
- The average amount of dirt specks in a specific size of paper area. Both virgin sheets and recycled sheets have "dirt," although recycled paper usually has a slightly higher dirt count than virgin paper. However, it rarely affects recycled paper's quality and use.
- Dirty Blow
- When a batch digester is discharged in to a blow tank with uncooked chip, pulp or liquor remaining in digester or blow line.
- Dispersion
- A distribution of small particles in a medium. It also describes the uniform suspension of fibers in water for wet forming.
- Following the deinking process of waste papers, residual ink particles are dispersed into tiny bits that are usually invisible to the eye. Bleaching the fibers helps to remove the last of the inks and improve paper brightness.
- Dispersants
- Substances such as phosphates or acrylates that cause finely divided particles to come apart and remain separate from each other in suspension.
- Displacement Washing
- An event of pulp washing in which washing liquid displaces free liquor from a pulp bed in order to improve the washing; enables washing with reduced amount of water.
- Dissolving Pulp
- A high purity special grade pulp made for processing in to cellulose derivatives including rayon and acetate.
- Doctor Blade
- Thin metal plate or scraper in contact with a roll along its entire length to keep it clean. Blades are also used for creping.

- Document Paper
- Document paper is paper with a high ageing resistance. It is woodfree but may also contain rags or be fully made from rags and is used for documents that have to be preserved for a longer period.
- Double Coating
- Coating of paper or paperboard twice on one or both sides.
- Down Cycling
- Every time cellulose fibers are recycled they deteriorate slightly and become contaminated, so the new product is of lower quality than the original product which went to form the waste; the progressive deterioration of fibers means that there is a limit to the number of times they can be recycled, thus the term down cycling is used as a more accurate description of recycling.
- Drainage or Dewatering
- Removal of water from wet web during formation of paper sheet.
- Draw
- Difference in speed between two adjacent section of the paper machine.
- Dregs
- The solids which settle down in the clarifiers in the Causticizing process.
- Drum Reel
- The reel drum (also called a "pope reel") is motor driven under sufficient load to ensure adequate tension on the sheet coming from the calendars. The web wraps around the reel drum and feeds into the nip formed between the drum and the collecting reel.

- Drum Washer
- One type of pulp washers; uses pressure gradient and filtration for dewatering and displacement.
- Dry Coating
- Coating method in which a binder is applied to the paper surface followed by dry coating pigment.
- Dry End
- That part of the paper machine where the paper is dried, surface sized, calendered and reeled.
- Dry Line
- The dry line is the location on a Fourdrinier paper machine forming section where the appearance of the wet web of paper changes abruptly. Before the dry line the furnish has a glossy, wet appearance. After the dry line the wet web appears dull. The optical change is related to the effect of fibers poking through the air-water interface. On a well-adjusted paper machine the dry line ought to be straight. Increased refining and lower freeness of the pulp tend to move the dry line in the direction of the couch. Chemicals that promote drainage tend to move the dry line in the direction of the slice.
- Dry Offset
- Uses a rotary letterpress plate on an offset press. Because the image is relief, the method requires no dampening. Image is transferred to a rubber blanket, then to paper.
- Dryer Felt
- A continuous cotton and or synthetic belt and used in the dryer section of a paper machine to press and maintain positive contact of the web against the surface of the dryer cylinder.
Dryer Cylinders &Dryer Felt
- Dryer Screen
- A type of dryer felt made of synthetic material, with very high open area to provide easy escape to vapors formed due to water evaporation. Dryer screens are used in the later part of dryer section where paper is >60% dry to avoid any screen impression. For more info
- Drying
- This is the final stage of water removal from wet web of the paper formed on wire. After pressing the moisture content of the web is apprx. 40-45%. The remaining water (up to 95% dryness) is removed by evaporation . This is done by moving the web around a series of steam heated iron drums in the dry end of the paper machine.
- Duplex Bag
- Two-ply bags.
- Duplex Board
- Paperboard made with two plies or layers. Normally two layers are formed and joined together at wire part.
- Duplex Paper
- Paper made with two plies or layers. Normally two layers are formed and joined together at wire part.
- Dust
- Loose flecks of fiber, filler and/or coating on the paper that sometimes sticks to the printing blanket and prevents ink from reaching the paper surface.
- Dye
- A chemical compound having the ability to absorb visible light over a certain range of wavelengths so that the diffusely reflected light appears colored. Dye can be basic, acidic or direct.
- Edge Crush Resistance
- The amount of force needed to crush on-edge of combined board is a primary factor in predicting the compression strength of the completed box. When using certain specifications in the carrier classifications, minimum edge crush values must be certified.
- Edge Cutter
- Device comprising two jets of water which are adjustable across the wire and which divide the wet web on the wire lengthwise so that the edges may be removed, generally at the couch. In this way they control the width of the web going forward from the wire part and give it comparatively clean edges.
- Effective Alkali
- Caustic (NaOH) and one half of Sodium sulfide (05*Na2S) expressed as Na2O in alkaline pulping liquor.
- Effluent
- Waste backwater and rejects from which fiber is recovered prior to discharge from the mill.
- Efflux Ratio or Rush-Drag Ratio or Jet to Wire Ratio
- It is ratio of stock velocity (coming out of headbox) to wire velocity.
- Eggshell Finish
- An eggshell finish is found on uncoated, uncalendered paper with a fairly subtle but rough texture. It resembles the surface of an eggshell which isn't solidly smooth. It is similar to and may sometimes be referred to as an antique finish.
- Electrical Grade Paper
- Strong, pin-hole free paper, sometimes impregnated with synthetic resins and made from unbleached Kraft pulp. Electrical insulating paper must neither contain fillers nor conductive contaminants (metals, coal, etc.) nor salts or acids. Lava stone bars are used on rotor and stator to avoid any metal contamination. Cable papers, that are wound around line wires in a spiral-like fashion, are electrical insulating papers with a particularly high strength in machine direction. Electrical grade papers include cable papers, electrolytic papers and capacitor paper.
- Electric Resistivity
- Resistivity characterizes how a sheet of paper accepts and holds a charge. Since the electrostatic processes uses an electrical charge to form the print image, the electrical properties of the sheet are important to the overall imaging process.
- Electronic Printing
- Photocopiers, ink jet, laser printers and other similar printing methods that create images using electrostatic charges rather than a printing plate.
- Electro photography
- A printing process that uses principles of electricity and electrically charged particles to create images - e.g., photocopiers and laser printers.
- Electrostatic Precipitator (ESP)
- Used to clean up flue and process gases. Removes 99.5-99.8% of dust particles emitted from recovery boilers, lime kilns and bark-fired boilers.

- Elemental Chlorine Free (ECF)
- ECF papers are made exclusively with pulp that uses chlorine dioxide rather than elemental chlorine gas as a bleaching agent. This virtually eliminates the discharge of detectable dioxins in the effluent of pulp manufacturing facilities.
- Elongation
- A property of paper that allows it to stretch.
- Embossing
- Pressing a shape into a sheet of paper with a metal or plastic die, creating a raised (embossed) image.
- Emulsion Coating
- Coating of paper with an emulsion containing plastic or resin.
- Enamel
- A general term referring to coated paper that has a higher basis weight than coated publication (magazine) paper but a lower basis weight and caliper than coated cover paper.
- Engine Sizing
- Old term used for beater sizing when sizing chemicals used to be added in Engine or Beater.
- English Finish
- A smooth-finished, machine made and calendered book paper. It is soft, dull and pliable. Normally used for letterpress printed magazines.
- Engraving
- A printing process using intaglio, or recessed, plates. Made from steel or copper, engraved plates cost more than plates used in most other printing processes, such as lithography. Ink sits in the recessed wells of the plate while the printing press exerts force on the paper, pushing it into the wells and onto the ink. The pressure creates raised letters and images on the front of the page and indentations on the back. The raised lettering effect of engraving can be simulated using a less costly process called thermography.
- Enhanced Elemental Chlorine Free (EECF)
- Oxygen based chemicals used to removes more lignin and other contaminants along with ECF.
- Entrained Air
- Entrained air consists of bubbles that are small enough (say less than 1 mm) to move along with the fibers.
- Envelop Paper
- The paper made specifically for die cutting and folding of envelopes on high-speed envelop machine.
- Environmentally Preferable Paper (EPP)
- EPP should have at least two of the following three characteristics:
- 1. 30% or more Post Consumer Recycled Content
- 2. TCF Bleaching
- 3. Forest Stewardship Council certified Forest Management for virgin fiber sources.
- Enzyme
- A protein that has the ability to direct or catalyze a chemical reaction.
- Enzyme Bleaching
- Bleaching technique in which cooked and oxygen-delignified chemical pulp is treated with enzymes prior to final bleaching. Allows pulp to be bleached without chlorine chemicals.
- Equilibrium Moisture Content
- The moisture content of a paper that has reached a balance with the atmosphere surrounding it, i.e. in a condition in which it will neither give up nor absorb moisture
- Equivalent Black Area
- Of a dirt speck is defined as the area of a round black spot on a white background of the TAPPI Dirt Estimation Chart which makes the same visual impression on its background as does the dirt speck on the particular background in which it is embedded.
- Esparto
- A grass from North Africa which makes a soft, ink receptive sheet.

- Ethers Pulp
- Generally these are high purity, high viscosity pulps that are swollen in sodium hydroxide initially, followed by reaction with organic epoxides or chlorides like ethylene oxide or methyl chloride to form an organic polymer called cellulose ethers (methyl cellulose, hydroxyethyl cellulose, carboxymethyl cellulose, etc.). Cellulose ethers are used for thickening of fluids such as toothpaste, ketchup, shampoos, diet drinks and hundreds of other applications.
- Extended Cooking
- Method of cooking pulp to low lignin content, thereby reducing the need for bleaching chemicals.
- Extensible Kraft
- Very strong virgin Kraft papers which stretches (approximately 6%) more in MD and tears less easily than regular Kraft paper.
- External Fibrillation
- A refining action that results in partial detachment of fibrils from outer layer of a fiber.
- Extractives
- Any number of different compounds in biomass that are not an integral part of the cellular structure. The compounds can be extracted from wood by means of polar and non-polar solvents including hot or cold water, ether , benzene, methanol, or other solvents that do not degrade the biomass structure. The types of extractives found in biomass samples are entirely dependent upon the sample itself
- Extruded Coating
- Coating applied to paper or board using an extruder.
- Fabric Press
- Paper machine wet press that uses a special multiple weave fabric belt sandwiched between the regular felt and the rubber covered roll, increasing the capacity to receive and remove water from the nip between the rolls.
- Falling Film Evaporator
- A type of heat exchanger used for concentrating a solution consisting of a non-volatile solute and a volatile solvent; solution flows downward on the heat exchange surface by gravity; the heat exchange surface is typically a bundle of plates, lamellas or tubes; commonly used in pulp mills and chemical recovery process.

- Fan-out
- A dimensional change in paper associated with its passage through a printing unit. In web offset printing it is the increase in web width after each blanket impression.
- Fan Pump
- A high flow rate, low head pump used to pump diluted stock to paper machine headbox.

- Fanfold
- Continuous multiple ply form manufactured from a single wide web which is folded longitudinally.
- Feathering
- The tendency of liquid ink to spread along the paper fibers so that the image produced does not have sharp, clean edges.
-

- Felt
- A woven cloth used to carry the web of paper between press and dryer rolls on the paper machine.

- Felt Filling
- Undesirable accumulation of particulate matter within the void spaces of press felts.
- Felt Finish
- Surface characteristics of paper formed at the wet end of a paper machine, using woven wool or synthetic felts with distinctive patterns to create a similar texture in the finish sheets.
- Felt Mark
- Imprint left on the paper by one or more of the felts used in making the paper. The mark may be wanted or unwanted and special effects can be introduced in this way.
- Felt Side
- The side of the paper which does not touch the wire on the paper machine. The "top side" or felt side is preferred for printing because it retains more fillers.
- Fiber or Fibre
- The slender, thread-like cellulose structures that forms the main part of tree trunk and from separated and suitably treated, cohere to form a sheet of paper.
Softwood Fiber
Fiber Internal Structure

- Fiber Axis Ratio
- Ratio of fiber width to fiber thickness.
- Fiber Coarseness
- Weight per unit length of fiber.
- Fiber Cut
- A fiber cut is a short, straight cut located on the edge of the web, caused by a fiber imbedded in the web of paper.
- Fiber Debris
- Pieces of material which has been separated from the main body of the fiber.
- Fiber Floc
- Fibers that have agglomerated as a result of poor formation.
- Fiber Orientation
- Refers to the alignment of the fibers in the sheet.
- Fiberboard
- Board made from defibrated wood chips, used as a building board.
- Fibrillation
- A structural change occurring in the walls of chemical pulp fibers during beating.
- Fibrillae or Fibrils
- String-like elements that are loosened from the paper fibers during the beating process. They aid in the bonding processes when paper is being manufactured.
- Filler
- Any inorganic substance added to the pulp during manufacturing of paper. Most of fillers are cheaper than fibers and so fillers are added to reduce the overall cost of paper. Fillers are also used to improve optical and other printability related properties. Fillers improve opacity and brightness. Fillers reduce strength properties of paper.
- Filter Paper
- Unsized paper made from chemical pulp, in some cases also with an admixture of rags, sometimes with a wet strength finish. Filtration rate and selectivity, which are both dependent on the number and the size of the pores, can be controlled by specific grinding of the pulps and creping.

- Filtrate
- The effluent from the washing or filtering process.
- Fines
- Small particles fiber defined arbitrarily by classification.
- Fine Papers
- Uncoated writing and printing grade paper including offset, bond, duplicating and photocopying.
- Finish
- The surface characteristic of a sheet created by either on-machine or off-machine papermaking processes. Popular text and cover finishes include smooth, vellum, felt, laid, and linen.
- Finishing
- The trimming, winding, rewinding and packing of paper rolls or trimming, cutting, counting and packing of paper sheets from parent roll.
- Finishing Broke
- Discarded paper resulting from any finishing operation.
- First Pass Retention
- First-pass retention gives a practical indication of the efficiency by which fine materials are retained in a web of paper as it is being formed. First-pass retention values can be calculated from just two consistency measurements, the headbox consistency, and the white water consistency. There is a very wide diversity of first-pass retention on different paper machines, from less than 50% to almost 100%. The key rules that papermakers follow are that (a) first-pass retention should have a steady value, and (b) that value should be high enough to avoid operational problems or an excessively two-sided sheet. Some operational problems that can be caused by low values of first-pass retention are increased frequency of deposit problems, filling of wet-press felts, poor drainage, and unsteady drainage rates and sheet moistures.
- Fish Eye
- A paper defect appearing as glazed, translucent spot caused by slime, fiber bundles, and/or improperly prepared chemical additives in the stock.
- Fixative
- An additive having the tendency to help retain dye material on fiber surfaces, usually because of a strong positive charge.
- Flag
- A strip of paper protruding from a roll or skid of paper. May be used to mark a splice in a roll of paper or used to mark off reams in a skid.
- Flame Resistant
- Treatment applied to kraft paper to make it resistant to catching on fire (not fire proof—will char but not burst into flame).
- Flat Crush of Corrugated Board
- A laboratory test (Tappi T808 or T825) of a single wall combined board specimen to measure its resistance to crushing forces from conversion and handling. Test can also be an indicator of flute formation and the presence of crushed or leaning flutes.
- Flashing
- Spontaneous boiling and cooling of a liquid caused by the reduction of pressure below the vapor pressure of the liquid. Flashing occurs in blow tank during blowing.
- FlyLeaf/Shaving
- Trim scrap from printing operation.
- Flexography
- A form of rotary letterpress using flexible rubber or photopolymer plates.

- Flexural Rigidity
- The measurement of a combined board resistance to flexing. Combined with ECT box perimeter and flute type, it is key to predicting box compression resistance or static load resistance (Tappi T566).
- Flocculation
- A tendency for fibers to collect together in bunches in the presence of flow, and especially in the presence of retention aids; the same word also refers to the action of high-mass polymers in forming bridges between suspended colloidal particles, causing strong, relatively irreversible agglomeration.
- Flotation Cell
- Main equipment of Flotation Deinking, Large number of tiny air bubbles are injected into the cleaned pulp, the free ink particles attach themselves to these bubbles and float to the surface where it is skimmed off and removed.

- Flotation Deinking
- Using flotation method for removing ink from paper during the de-inking process.
- Flotation Dryer
- Non contacting dryer used in pulp drying or coating applications, drying is achieved by passing sheet between two dryer hoods where hot dry air is impinged onto the sheet and the moisture is evaporated and removed by an air system.
- Flowspreader
- Front end of the paper machine whose objective is to distribute the papermaking fiver uniformly across the machine from back to front.
- Fluff Pulp
- A chemical, mechanical or combination of chemical/mechanical pulp, usually bleached, used as an absorbent medium in disposable diapers, bed pads and hygienic personal products. Also known as "fluffing" or "comminution" pulp

- Fluorescent Dye
- A coloring agent added to pulp to increase the brightness of the paper. It may give a slight blue or green cast to the sheet.
- Fluorescent Inks
- Printing inks that emit and reflect light. Generally, they are brighter and more opaque than traditional inks, but they are not color fast, so they will fade in bright light over time. Their metallic content will also affect dot gain and trapping.
- Fluorescent Whitening Agent
- Also referred to as an "optical brightener." A chemical compound when expose to a light containing an ultraviolet component will absorb and re-emit light in the blue spectrum or in other words fluoresce. FWA's will enhance brightness and blueness quality of white paper.
- Flute
- One of the wave shapes pressed into corrugated medium. Flutes are categorized by the size of the wave. A, B, C, E and F are common flute types, along with a variety of much larger flutes and smaller flutes.
|
Properties |
Increased Fillers | Decreased Fillers |
| Brightness | Increase | Decrease |
| Bursting Strength | Decrease | Increase |
| Caliper | Decrease | Increase |
| Dimensional Stability | Increase | Decrease |
| Folding Endurance | Decrease | Increase |
| Ink absorbency (Uncoated paper) | Gets more uniform | Gets less uniform |
| Internal Bond Strength | Decrease | Increase |
| Opacity | Increase | Decrease |
| Picking Resistance | Decrease | Increase |
| Rattle | Decrease | Increase |
| Smoothness | Increase | Decrease |
| Stiffness | Decrease | Increase |
| Tearing Resistance | Decrease | Increase |
| Tensile Strength | Decrease | Increase |
Initially, fillers were used o replace more expensive fibers without detrimentally affecting the properties of the sheet. Since then, with increasing sophistication of papermaking, the role of fillers has dramatically changed. Although the financial value of using fillers still exists, a wide range of optical and physical properties can be imparted to the sheet.
In addition, the use of fillers also affects such parameters as chemical usage, drying and formaion as well as brightness and printability.

- Fluted Edge Crush
- Measures the edgewise compression strength of corrugating medium using a fluted test specimen per Tappi T824.
- Flute (A,B,C,E,F&G)
- These letters define the type of corrugated material in terms of the number of corrugations per unit
length and the height of the corrugations - specifically these are:
Flute Corrugations per metre Height of corrugation (mm) A 105 - 125 4.5 - 4.7 B 150 - 185 2.1 - 2.9 C 120 - 145 3.5 - 3.7 E 290 - 320 1.1 - 1.2 F 410 - 420 0.7 - 0.8 G 550 - 560 0.5 - 0.6 - Fluting
- Waves or corrugation in heat-set web offset prints that runs in the press direction.
- Flyleaf
- Leaf or sheet of paper, at the front and back of a casebound book that is the one side of the end paper not glued to the case.
- Flying Paster
- A device used to splice rolls of paper together during the converting or printing process without having to stop the equipment.
- Foamboard
- C1S paperboard designed for lamination to a foam backing for point-of-purchase displays, posters, and signs.
- Foil or Hydrafoil
- The flat strip used to support wire. Only the leading edge of the wire touches the foil. Foil helps in removing water by creating gentle suction and also doctor the water removed in previous section. Two most common types of foils are 1) Gravity Foils, which have a flat top, exert highest vacuum near the tail of the foil and 2) Step Foils, which have a small vertical step soon after the foil toe, exert the highest vacuum shortly after this step.

- Folding
- Doubling up a sheet of paper so that one part lies on top of another. Folding stresses the paper fibers. To create a smooth, straight fold, heavy papers like cover stocks and Bristol need to be scored before they're folded.
- Folding Boxboard
- Single or multi-layer paperboard made from primary and/or secondary fibers, sometimes with a coated front, used to make consumer packaging (cartons).
- Folding Strength or Folding Endurance
- Folding strength is most important in currency paper. Multiple fold strength is also important for paper used in books, maps, and pamphlets. It's far less important in one-fold greeting cards or envelopes, where fold cracking is the vital consideration. Folding endurance or strength is measured and reported in numbers.
- Formation
- The dispersion of fibers in a sheet of paper. The more uniform and tightly bound the fibers, the better the sheet will print and look. Close Formation - Uniform distribution of fibers. Cloudy formation: A spotty, non-uniform dispersion of fibers, the opposite of close formation.
- Forming Board
- Forming Board is the leading forming unit under the fabric closest to the slice. The stock jet velocity, the impingement angle and the position of the impingement onto the forming board will determine the water removal and the activity produced at this point. Modern Forming Boards are stepped to create suction at high speeds – this greatly enhances the formation.

- Fortified Rosin Size
- The roller on a printing machine which initiates the supply of moisture to the damping system.
- Fountain Roller
- The roller on a printing machine which initiates the supply of moisture to the damping system.
- Four-color Printing Process
- A printing method that uses dots of magenta (red), cyan (blue),
yellow, and black to simulate the continuous tones and
variety of colors in a color image. Reproducing a four-color
image begins with separating the image into four
different halftones by using color filters of the
opposite (or negative) color. For instance, a red filter
is used to capture the cyan halftone, a blue filter is
used to capture the yellow halftone, and a green filter
is used to capture the magenta halftone. Because a
printing press can't change the tone intensity of ink,
four-color process relies on a trick of the eye to mimic
light and dark areas.
Each halftone separation is printed with its process color (cyan, magenta, yellow, and black). When we look at the final result, our eyes blend the dots to recreate the continuous tones and variety of colors we see in a color photograph, painting, or drawing.

- Fourdrinier
- Named after its inventor, the Fourdrinier papermaking machine is structured on a continuously moving wire belt on to which a watery slurry of pulp is spread. As the wire moves, the water is drained off and pressed out, and the paper is then dried.
-

- Free Stock
- Unrefined stock. Stock that, when drained under gravity, parts easily with the water of suspension
- Freeness
- A term used to define how quickly water is drained from the pulp. The opposite of freeness is slowness. Freeness or slowness is the function of beating or refining. Freeness and slowness reported in ml CSF and degree SR respectively are also the measurement of degree of refining or beating.
- Freesheet
- Paper that is free of mechanical wood pulp, which is true of virtually all fine printing papers.
- French Fold or cross fold
- A sheet printed on one side and folded first vertically and then horizontally to produce a four-page folder.
-

- Front Side or Tending Side (Paper Machine)
- Opposite to the drive side of paper machine and the side operators operate the machine.
- Fully Bleached Pulp
- Pulp that has been bleached to the highest brightness attainable (> 60 ISO).
- Furnish
- A blend of fibers, pigments, dyes, fillers and other materials that are fed to the wet end of the paper machine.
- Fuzz
- Fibrous projections on the surface of a sheet of paper, caused by excessive suction, insufficient beating or lack of surface sizing. Lint appears in much the same manner but is not attached to the surface.
- Gampi
- A bast fiber from the gampi tree used in Japanese papermaking to yield a smooth, strong sheet.

- Gatefold
- Two or more parallel folds on a sheet of paper with the end flaps folding inward.

- Ghosting
- Variation in ink gloss, density or color that are not part of the original design, but appear as a repeat or ghost image associated with another area of the copy.

- Glassine Paper
- A translucent paper made from highly beaten chemical pulp and subsequently supercalendered.

- Glazed Paper
- Paper with high gloss or polish, applied to the surface either during the process of manufacture or after the paper is produced, by various methods such as friction glazing, calendering, plating or drying on a Yankee drier.

- Gloss
- The property that's responsible for a paper's shiny or lustrous appearance; also the measure of a sheet's surface reflectivity. Gloss is often associated with quality: higher quality coated papers exhibit higher gloss.
- Gloss Mottle
- Blotchiness or non-uniformity in the paper's gloss (unprinted or printed). Typically only visible at certain viewing angles. Usually attributable to poor formation and heavy calendering.
- Grade
- Papers are differentiated from each other by their grade. Different grades are distinguished from each other on the basis of their content, appearance, manufacturing history, and/or their end use.
- Grain
- The direction in which most fibers lie in a sheet of paper. As the pulp slurry moves forward on the papermaking machine's formation wires, the fibers tend to align themselves in the direction of movement. Binding books parallel to the grain allows for a smoother fold then working across the grain. Grain direction of sheet fed papers is usually indicated by underlining the number, e.g., 23" X -35". On a web press, the grain direction should run along the length of the paper web.
- Grain Long
- Grain running lengthwise along a sheet of paper.
- Grain Short
- Grain running widthwise along a sheet of paper.
- Grammage
- Weight in grams of one square meter of paper or board (g/m2); also basis weight.
- Granting
- Uneven staining of fibers in pulp, usually due to a very high affinity of dye for fiber, together with insufficient dilution and/or poor mixing.
- Granite Finish
- Paper to which multi-colors of fibers has been added to create a mottled surface that somewhat resembles the texture or appearance of granite is said to be granite finish. Although many kinds of paper can have a granite finish, it is often used for letterhead and envelopes.
- Gravure
- A printing process that uses intaglio, or recessed, image carriers. The image carrier, which is flat or cylindrical, moves through an ink pool. A blade scrapes excess ink off the plane of the plate, leaving ink in the recessed wells. A second cylinder presses the paper onto the plates, where it picks up ink from the wells. The high speed of gravure presses and the durability of the metal intaglio plates make gravure an economical printing method suitable for large print runs (more than two million copies).

- Gravure Paper
- Paper for gravure printing that has very low print roughness and good wettability of gravure inks.
- Gray Board
- A homogeneous board made usually of mixed waste papers with or without screenings and mechanical pulp on a continuous board machine, in thickness less then 1 mm.
- Greaseproof Paper
- A protective wrapping paper made from chemical wood pulps, which are highly hydrated in order that the resulting paper may be resistant to oil and grease.

- Greenfield Mill
- Mill or production facility built on undeveloped site.
- Green House Gases
- Gases that provide an insulating effect in the earth's atmosphere, potentially leading to global climate change. These gases include carbon dioxide, methane, nitrous oxide, ozone, and water vapor.
- Green Liquor
- The liquor that results when the inorganic smelt from the recovery furnace is dissolved in water is called "green" liquor.
- Green Paper
- Immature paper which has not been conditioned or had the opportunity to mature naturally.
- Grinder
- A machine in which logs are defibrated against a revolving grindstone.

- Groundwood Papers
- A general term applied to a variety of papers made with substantial proportions of mechanical wood pulp together with bleached or unbleached chemical wood pulps (generally sulfite), or a combination of these, and used mainly for printing and converting purposes.
- Groundwood Pulps
- A mechanically prepared (by grinding wood logs against a rough surfaced roll rotating at very high speed) coarse wood pulp used in newsprint and other low cost book grades where it contributes bulk, opacity, and compressibility. Groundwood pulp is economical since all the wood is used; however, it contains impurities that can cause discoloration and weakening of the paper.
- Guar Gum
- A natural polymer that is used as a dry-strength additive, often as a cationic derivative.
- Guillotine
- A machine used to trim stacks of paper, which works the same way the original French guillotine worked. A cutting blade moves between two upright guides and slices the paper uniformly as it moves downward.
-

- Gurley Porosity
- A method to measure the air permeability of paper by TAPPI method T536. See "Air permeability."

- H Factor
- It is the area under the curve when relative reaction rate is plotted against cooking time.
- Half Fold
- The half fold is commonly used for brochures and greeting cards. For cover weight paper, a score is usually required to produce a smooth folded edge.
- Half + Letter Fold
- This fold is perfect for newsletters. An 11" x 17" sheet folded this way has only one open side and fits into a #10 envelope. The newsletter looks good and is easy to handle.
- Half Tone
- Picture with gradations of tone, formed by dots of varying sizes in one color.

- Handmade Paper
- A sheet of paper, made individually by hand, using a mould and deckle.

- Hard Cook
- Undercooked pulp with respect to target conditions.
- Hard Pulp
- Chemical pulp with a high lignin content.
- Hard Sized Paper
- Paper treated with high degree of internal sizing.
- Hardwood
- Wood from trees of angiosperms class, usually with broad leaves. Trees grown in tropical climates are generally hardwood. Hardwood grows faster than softwood but have shorter fibers compared to softwood.
- Head Box or Flow Box or Breast Box
- The part of the paper machine whose primary function is to deliver a uniform dispersion of fibers in water at the proper speed through the slice opening to the paper machine wire.

- Heart Wood
- The dark colored , center of a tree trunk, consisting of dormant wood.
-

- Heat Embossing/Thermography
- Heat embossing is done with embossing powder and a heat tool. The powder becomes liquid when heated and then quickly dries hard when it cools. The end result of heat embossing is a raised surface on the paper. This process is actually called "thermography" in the printing world.
-
- Heat Set Web
- An offset printing process done on a web of paper supplied in a roll. The term heat set originates from the inks used in the process. They contain high amounts of solvent flashed off in ovens to dry at very high speeds. Web presses perfect or print both sides of the sheet simultaneously.
- Heat Transfer Paper
- The paper used in Thermal transfer printing (Sublimation printing).
- Hemicellulose
- A constituent of woods that is, like cellulose, a polysaccharide, but less complex and easily hydrolysable.

- Herbaceous Plants
- Non-woody species of vegetation, usually of low lignin content such as grasses.
- Hickey
- An irregularity in the ink coverage of a printed page. Hickeys are caused by paper or pressroom dust, dirt, or pick out on the printing blanket, all of which prevent the ink from adhering to the paper surface.
- High Finish
- Smooth finish applied to paper to improve the printing surface.
- Hog Fuel
- A mixture of bark and other wood waste usually produced by sawmills; burned to produce energy and steam.
- Hogged Paper
- Paper that has been mechanically torn or ripped to reduce its original size.
- Hold Out
- Resistance of paper surfaces to the absorption of ink. High Hold Out offers higher resistance to ink absorption. Regular Hold Out allows greater ink absorption.
- Holocellulose
- The total carbohydrate fraction of wood — cellulose plus hemicellulose.
- Hologravure
- Printining process by which great continuous 3D depth is achieved using textures and patterns.
- Hood
- A hood covering the paper machine drying section and designed for moist air removal.

- Hot Melt
- A type of glue or adhesive applied while hot/warm.
- Hot Groundwood Pulp
- Mechanical pulp produced by grinding logs that have been pre-treated with steam.
- Hydration
- The prolonged beating or refining of cellulose pulp in water to reduce it to a semi-gelatinous mass.
- Hydrogen Peroxide Bleaching
- A method in which pulp is bleached in an alkaline environment with hydrogen peroxide (H2O2), sometimes using oxygen reinforcement. The method considerably reduces the need for chlorine-containing chemicals in the final bleaching of chemical pulps.
- Hydrophilic
- Having strong affinity for water.
- Hydrophobic
- Lacking affinity for water.
- Hydropulper
- An equipment used to slush broke/paper in to pulp.
- Hygroexpansivity
- That property of a material which causes it to expand or contract when its moisture content is changed; as in paper, when the relative humidity of the surrounding atmosphere is changed.
- Hygroscopic
- Having the property to absorb water vapor from the surrounding atmosphere. Most of the papers (except glassine, greaseproof or wet strength etc.) are hygroscopic in nature.
- Hysteresis (Paper moisture)
- That property of cellulose fibers, and therefore paper, that allows the percent moisture content at equilibrium with a specified relative humidity, to be dependent upon the most recent past relative humidity exposure; as if paper had a "memory," with the equilibrium moisture content closer to the most recent higher or lower relative humidity exposure, i.e., two pieces of paper that were last exposed respectively to high and low relative humidities, will have higher and lower moisture contents when brought into equilibrium at 50% relative humidity; dimensions will also vary accordingly.
- Imbibition
- The absorption of liquid by a fiber without a corresponding increase in volume.
- Impact Printing
- A paper printing process that physically applies ink to the paper surface.
- Impregnation
- Process of treating a sheet of paper with a chemical or wax so that the treatment penetrates into the paper.
- Impression Cylinder
- The cylinder or flat bed of a printing press that holds paper while an inked image from the blanket is pressed upon it.
- Impression Watermark
- Semi-genuine watermark made in the paper machine press section using engraved rolls while the web is still wet.
- Index Paper
- A stiff, inexpensive paper with a smooth finish. The high bulk but low weight of this paper makes it a popular choice for business reply cards.
- Indirect Greenhouse Gases
- Greenhouse gas emissions relating to an industrial process but not directly generated by it. Measurement of such emissions, as per the World Resources Institute’s Scope 2 definition, is commonly limited to those associated with purchased energy.
- Industrial Papers
- A very general term, which is used to indicate papers manufactured for industrial uses as opposed to cultural purposes. Thus, building papers, insulating papers, wrapping papers, packaging papers, etc. would be considered industrial papers.
- Industrial Waste Papers
- Waste paper created as a by-product of industry such as scrap, trimmings and cuttings from printing and converting plants.
- Infra Red Drying
- Electric or gas infra red dryers used to initially achieve immobilization of the fluid coating and commence the drying process.
- Ink
- Printing inks are made up of pigment, pigment carrier and additives formulated to reduce smudging, picking and other printing problems associated with ink. The choice of ink depends on the type of paper and printing process.
- Ink Absorption
- A paper's capacity to accept or absorb ink.
- Ink Coverage
- The portion of the total surface area of the paper which is covered by ink. The portion of the coverage usually is expressed in terms of percent of ink coverage.
- Ink Holdout
- The way the ink pigment sits on the surface of the paper. Strong ink holdout results in a sharp, bright image.
- Ink Jet Printing
- Printing process of an image or text by small ink particles projected onto the paper surface.
- Ink Tack
- The body or cohesiveness of ink. The measure of tack as the force required to split an ink film.
- Insect Resistant
- Paper treated with insecticide compounds to make it resistant to insect attack.
- Insider Liner
- The liner bonded to the medium at the single facer. Called inside liner because it is the inside facing of a corrugated box. Also called the single face liner.
- Insulating Board
- A type of board composed of some fibrous material, such as wood or other vegetable fiber, sized throughout, and felted or pressed together in such a way as to contain a large quantity of entrapped or "dead" air. It is made either by cementing together several thin layers or forming a non-laminated layer of the required thickness. It is used in plain or decorative finishes for interior walls and ceilings in thickness of 0.5 and 1 inch (in some cases up to 3 inches) and also as a water-repellent finish for house sheathing. Desirable properties are low thermal conductivity, moisture resistance, fire resistance, permanency, vermin and insect resistance, and structural strength. No single material combines all these properties but all should be permanent and should be treated to resist moisture absorption.
- Intaglio
- A method of printing in which an image or letter is cut into the surface of wood or metal, creating tiny wells. Printing ink sits in these wells, and the paper is pressed onto the plate and into the wells, picking up the ink. 1. Gravure is considered an intaglio printing process. 2. In papermaking, watermarking from countersunk depressions in the dandy roll to provide a whiter or denser design instead of increased transparency.
- Integrated mill
- A mill which starts with logs or wood chips and first produces wood pulp which it then processes to make paper or board.
- Intermittent Board Machine
- A machine for producing sheets of thick board by winding the web formed on a Fourdrinier wire or cylinder mould (s) around a making roll to form a sheet consisting of several layers. When the thickness is sufficient the layers are cut, so forming a sheet which is removed from the machine for drying and any further processing.
- Internal Bonding Strength
- Determines how strongly the coating is fused to the body stock. Caused by long periods of hydration, paper with high internal bonding strength resists picking during the printing process
- Internal Fibrillation
- Loosening of internal bond within a fiber.
- Internal Sizing
- Occurs when sizing materials are added to the water suspension of pulp fibers in the papermaking process. Also known as Beater, or Engine sizing.
- International Paper and Board Sizes
- Also known as ISO sizes are widely used in metric
countries. ISO standards are based on a rectangle whose
sides have a ratio of one to the square root of 2 (1.414).
No matter how many times a sheet of these proportions is
halved, each will retain the same constant proportions.
There are three ISO series A, B, and C.
The A Series: The A series is for general printed matter including stationary and publications.
SIZE Millimeters
4A0 1682 x 2378 2A0 1189 x 1682 A0 841 x 1189 A1 594 x 841 A2 420 x 594 A3 297 x 420 A4 210 x 297 A5 148 x 210 A6 105 x 148 A7 74 x 105 A8 52 x 74
The B series: The B series is about half way between two A sizes. It is intended as an alternative to the A series, used primarily for posters and wall charts.
SIZE Millimeter
B0 1000 x 1414 B1 707 x 1000 B2 500 x 707 B3 353 x 500 B4 250 X 353 B5 176 x 250 B6 125 x 176 B7 88 x 125 B8 62 x 88 B9 44 x 44 B10 31 x 44
The C series: The C series is used for folders, post cards and envelopes. C series envelope is suitable to insert A series sizes.
SIZE Millimeter
C0 917 x 1297 C1 648 x 917 C2 458 x 648 C3 324 x 458 C4 229 x 324 C5 162 x 229 C6 114 x 162 C7 81 x 114 C8 57 x 81
RA Series Formats RA0 860 x 1220 RA1 610 x 860 RA2 430 x 610 RA3 305 x 430 RA4 215 x 305 SRA Series Formats SRA0 900 x 1280 SRA1 640 x 900 SRA2 450 x 640 SRA3 320 x 450 SRA4 225 x 320 Envelopes DL 110 x 220 C6 114 x 162 C5 162 x 229 C4 229 x 458 C3 324 x 458
- ISO Brightness
- The brightness of paper and board measured at a wavelength of 457 nanometers under standard conditions.
- Ivory Board
- High-quality board made in white or colors with a bright, clear appearance, particularly used for visiting cards and similar high-class printed work. Original Ivory Board was and still is made in Holland, although the grade is made in many countries.
- Jet to Wire Speed Ratio
- Papermakers adjust the jet-to-wire speed ratio to fine-tune the paper structure. The "jet" is the narrow stream of dilute stock that comes out of the headbox slice opening. The "wire" is the continuous belt of forming fabric. Often it is possible to improve the uniformity of paper by running jet-to-wire speed ratio as one. "Rushing the sheet" means that the jet speed is higher than the wire speed. "Dragging the sheet" means that the wire speed is higher than the jet speed. Especially in the case of dragging, increasing values of jet-to-wire speed ratio tend to align fibers in the machine direction. For square sheet (paper which has same strength properties in CD and MD), jet to wire ratio should be kept as close to one as possible.
- Job Lot
- Out of specification, defective or discontinued types of paper made in small quantities for special orders and sometimes sold at lower than regular prices.
- Jog
- To shake a stack of papers, either on a machine or by hand, so that the edges line up. Finisher jog the paper to remove any improperly cut sheet. Printers jog the paper to get rid of any dust or particles and to ensure proper feeding into the press.
- Jumbo Roll
- A roll of paper, direct from the paper machine, wound on a machine winder spool as distinct from rolls that have been slit and rewound on cores.

- Kaolin
- White clay used as an additive and filler in paper and coating made up chiefly of minerals of the kaolinite type.
- Kappa Number
- A term used to define the degree of delignification. Modified permanganate test value of pulp which has been corrected to 50 percent consumption of the chemical. Kappa number has the advantage of a linear relationship with lignin content over a wide range. Kappa Number x 0.15% = % lignin in pulp
- Kenaf
- An annual agricultural plant, native of India, which has along fiber in the bark that, is suitable for papermaking.
Dry Kenaf Stalks
- King Roll
- The bottom roll in a calender stack, usually the largest diameter in the stack and the only driven roll in the stack.
- Kiss Impression
- The lightest impression (anilox and plate to substrate) possible to properly reproduce the image on paper.
- Knotter
- Vibratory screens used for separating knots, uncooked chips and shives from the pulp at the blow tank.
- Knotter Pulp
- Pulp made from the rejects from chemical pulp screening.
- Kozo
- The most common fiber used in Japanese papermaking, it comes from the mulberry tree. It is a long, tough fiber that produces strong absorbent sheets.

- Kraft Bag Paper
- A paper made of sulfate pulp and used in the manufacture of paper bags. It normally has a greater bulk and a rougher surface than the usual kraft wrapping paper.
- Kraft Paper
- A paper of high strength made from sulfate pulp. Kraft papers vary from unbleached Kraft used for wrapping purposes to fully bleached Kraft used for strong Bond and Ledger papers.
- Kraft Pulp
- Chemical wood pulp produced by digesting wood by the sulfate process (q.v.). Originally a strong, unbleached coniferous pulp for packaging papers, kraft pulp has now spread into the realms of bleached pulps from both coniferous and deciduous woods for printing papers.
Definition of Kraft Pulping Terms
-
S.N. Term Definition Unit 1 Total Alkali (TA) Total of all viable sodium alkali compounds i.e. NaOH+Na2S+Na2CO3+Na2SO4+Na2S2O3+Na2SO3 excludes NaCl g/L as NaO 2 Total Titratable Alkali (TTA) Total of NaOH+Na2S+Na2CO3 g/L as NaO 3 Active Alkali Total of NaOH+Na2S g/L as NaO 4 Effective Alkali Total of NaOH+0.5*Na2S g/L as NaO 5 Activity Ratio of Active Alkali (AA) to Total Titratable Alkali (TTA) % 6 Causticity Ratio of NaOH to NaOH+Na2CO3 % on NaO basis 7 Sulfidity Ratio of Na2S to Active Alkali (AA) or to TTA (Basis of sulfidity should be defined accordingly) % on NaO basis 8 Causticizing Efficiency (White Liquor) Same as causticity i.e. Ratio of NaOH to NaOH+Na2CO3 however to measure the true causticizing efficiency NaOH amount in green liquor already present should be subtracted. % on NaO basis 9 Residual Alkali (Black Liquor) Alkali concentration determined by acid titration. g/L as NaO 10 Reduction Efficiency (Green Liquor) Ratio of Na2S to all Na sulfur compounds (Na2S + Na2SO4+Na2S2O3+Na2SO3). % on NaO basis - Kraftliner
- Paperboard of grammages of 120g and more, generally made from bleached or unbleached sulfate pulp and used as an outer ply in corrugated board.
- Label
- A separate slip or sheet of paper affixed to a surface for identification or description. For fiberboard boxes, includes: Full Label, Mailing or shipping Label, Spot Label and UPC (Universal Product Code) Label.
- Label Paper
- Mostly one-side coated papers which must be printable in 4-colour offset and gravure printing. These papers are usually suitable for varnishing, bronzing and punching and sometimes also feature wet strength and alkali resistance (See "Wet strength and alkali resistant paper") in order to en-sure the removal of the labels e.g. in the bottle rinsing machines of breweries
- Laid
- A finished produced with a dandy roll having closely spaced wires.

- Laid Lines
- A continuous watermark consisting of very close parallel lines, generally associated with spaced lines (chain lines) at right angles to these.
- Laminated Paper
- A paper built up to a desired thickness or a given desired surface by joining together two or more webs or sheets. The papers thus joined may be alike or different; a totally different material, such as foil, may be laminated with paper.
- Laminated Linerboard
- Two or more plies of linerboard adhered to one another for increased structural stability.
- Laminator
- A machine that adheres multiple plies of paper or fiberboard. May be used to adhere full labels to a facing, or, for enhanced structural properties, multiple facings, corrugating mediums or sheets of combined board.
- Lapping Machine
- A wet machine on which folded wet pulp sheets are produced from screened pulp for storage and/or shipment.
- Laser Printing
- Xerographic printing where a modulated laser ray is projected on to a photoconductive cylinder or belt by a rotating mirror. The laser serves to product the electrostatic latent image, which is developed with toners.
- Latency
- The curl and spiral of individual pulp fiber created during refining specially in thermomechanical pulping process
- Latency Chest
- A storage chest after the second stage refining in thermo-mechanical pulping process in which pulp is agitated and stored at a specified temperature for a predetermined time to remove latency.
- Layboy
- A device at the end of cutter for jogging sheets in to a square pile.
- Leachate
- Water that has as a component of dissolved matter accumulated as a result of passing through material. e.g. rain water passing through waste dump.
- Lead Dryer or Baby Dryer
- A small diameter dryer just after the press section.
- Leaf Fibers
- Papermaking fibers coming from the leaves of the plant such as hemp, manila, flax, sisal etc.
- Ledger Paper
- A strong paper usually made for accounting and records. It is similar to Bond paper in its erasure and pen writing characteristics.
- Letter Fold
- This common fold, used for mailings and brochures, is much like a letter folded by hand for inserting in an envelope. The letter fold produces a self-contained unit, easily handled by automated envelope inserters.
- Letter Press
- A process of printing in which raised images are coated with ink and pressed directly onto a paper or paperboard surface
- Lick Coating
- A light form of mineral coating, achieved by supplying the surface sizing press of the paper making machine with coating material instead of normal surface sizing solution.
- Life Cycle
- All stages of a product&rsquos development, from extraction of fuel for power to production, marketing, use, and disposal.
- Lift
- A pile of sheets of paper; usually the amount placed under the knife of a cutting or trimming (guillotine) machine.
- Lightfastness
- The speed at which a pigment or colored paper fades in sunlight. or How permanent a color is or how unaffected by light it is.
- Light Weight Coating (LWC)
- Coating applied at 7-10 g/m2 on one or both sides of the paper.
- Light Weight Paper
- Papers having a grammage (basis weight) normally less than 40 g/m2.
- Lignin
- A complex constituent of the wood that cement the cellulose fibers together. Lignin is brown in color. Lignin is largely responsible for the strength and rigidity of plants, but its presence in paper is believed to contribute to chemical degradation. To a large extent, lignin can be removed during manufacturing. For further info

- Lignocellulose
- Refers to plant materials made up primarily of lignin, cellulose, and hemicellulose.
- Like-Sided
- Paper that has the same appearance and characteristics on both sides.
- Lime Sludge or Sludge
- Sludge of calcium carbonate (CaCO3) formed during preparation of white liquor in the chemical recovery process.

- Linen Finish
- A finished paper that has an overall embossed pattern on the surface resembling the look and feel of linen cloth, and one manufactured with engraved embossing rolls.

- Liner
- A creased fiberboard sheet inserted as a sleeve in a container and covering all side walls. Used to provide extra stacking strength or cushioning. Also used as a short hand for "linerboard" or facing."
- Linerboard
- The inner and outer layers of paper that form the wall of a corrugated board.
- Lines Per Inch (LPI)
- The number of lines in an inch, as found on the screens that create halftones and four-color process images (for example, "printed 175-line screen"). The more lines per inch, the more detailed the printed image will be. With the demand for computer-generated imagery, the term "dots per inch" (which refers to the resolution of the output), is replacing the term "lines per inch."
- Lint
- Loosely bonded fibers at the paper surface that attached to the plate or blanket of the printing machine.
- Litho
- A generic term for any printing process in which the image area and the non-image area exist on the same plate and are separated by a chemical repulsion. Usually oil based offset printing.
- Loading
- Addition of fillers
- Loft Dryer
- A heated room in which wet sheet of paper/paperboard are hang on poles. This old method of drying is known as loft drying or pole drying.

- Log
- A piece of pulpwood length cut from trees to convenient size for storage, transportation and handing.
- Logging
- The operation of harvesting trees from woodlands, processing in to barked/unbarked logs or chips.
- Long Log
- A whole length pulpwood before cutting to shorter log.
- Look Through
- The appearance of the paper when held up to transmitted light. It discloses whether the formation is even and uniform or lumpy and ‘wild’. For book publishing papers, a regular, even look through is desirable, indicating a well made, uniform sheet.
- Loose Winding
- A paper roll winding defect caused by insufficient sheet tension during winding.
- Lumen
- The center void portion of a cellulose fiber.

- Lump
- An incomplete separation of fiber bundling or coming together of fibers and other papermaking materials, causing raised, hard and localized spots in the sheet.
- M Weight
- The weight of one thousand sheets of paper, any size; or double the ream weight.
- M2 Yield/Ton
- A measure of the surface area of paper/paperboard which is obtained from a ton of paper.
- Machine Chest
- Usually the last large chest or tank that contains thick-stock pulp before it is made into paper.
- Machine Clothing or Paper Machine Clothing
- Fabrics of various types employed on the paper machine to carry the web and perform other functions. It includes the machine wire, dandy roll cover, press felts and dryer felts etc., which may be composed of natural or synthetic materials.
- Machine Crepe
- Crepe paper produced on the paper machine, and not as a secondary option.
- Machine Direction
- The direction of the web through the paper machine.
- Machine Finish
- Finished produced on the paper as it leaves either the machine or the calender stack. For increased printability, or smoothness when used as a liner, etc.
- Machine Glazed
- Machine glazed. Paper with a glossy finish on one side produced on the paper machine by a Yankee cylinder.
- Machine Speed
- The rate at which paper machine runs, expressed as m/min or ft/min.
- Machine Width
- Width of the paper web in the paper machine.
- Manifold Paper
- A light weight bond paper used for making carbon or manifold copies or for airmail correspondence.
- Manila
- A semi-bleached chemical sulfate paper. Not as strong as Kraft, but have better printing qualities.
- Manufacturing Order
- Also known as making order. A quantity of paper manufactured to custom specifications, such as a special weight, color, or size not available as a standard stocking item.
- Market Pulp
- Pulp which is made to be used elsewhere for the production of paper. Usually dried to reduce freight costs but may be "wet lap" ( 50% water).
- Marbling
- Addition of strongly stained fibers to the stock to give the paper a marbled appearance.
- Matte Finish
- A dull, clay-coated paper without gloss or luster.
- Maximum Trimmed Width
- The greatest width of usable paper that is possible to make on a given paper making machine, i.e. the full width less the necessary trim to give clean edges. There is 3-10% width shrinkage (depending on freeness of stock) in dryers. It is not possible to specify sizes which, in aggregate, exceed this width.
- Mechanical Paper
- This paper contains mechanical pulp, thermomechanical pulp (TMP) or chemithermo-mechanical pulp (CTMP) and also chemical pulp. The shares of chemical and mechanical pulp vary depending on the application. Highly mechanical papers such as newsprint tend to yellow more rapidly if exposed to light and oxygen than woodfree papers so that they are mainly used for short-lived products. In printing papers the mechanical pulp improves opacity.
- Mechanical Pulp
- Pulp produced by mechanically grinding logs or wood chips. It is used mainly for newsprint and as an ingredient of base stock for lower grade printing papers.
- Medium Density Fiberboard (MDF)
- A composite panel made from wood fibers and resin and formed under pressure and heat. MDF has a smooth surface and good machinability, and is used for furniture, cabinetry and millwork.
- Mesh
- Count of wires per inch for metal and/or plastic screen used in paper mill.
- Metamerism
- The tendency of color to appear different under different light sources such as fluorescent or natural sunlight.
- MG Machine
- A paper machine incorporating a Yankee or a MG drying cylinder in the drying section to produce MG paper.

- Micro Crystalline Cellulose Pulp
- Like Ethers Pulps, these pulps are used in thickening and pharmaceutical applications, particularly in construction of tablets and other non-capsular pills.
- Mil
- One thousandth of an inch.
- Mill
- The physical site where paper is manufactured; also refers to a company that manufactures paper.
- Mill Broke
- Paper generated at the paper mill prior to completion of the manufacturing process. Wet mill broke originates at the wet end of the papermaking machine, while dry mill broke comes from the dry end of the papermaking machine.
- Millboard
- A thick, dense, homogeneous board, for book production, made generally from wastepaper, on a special board making machine one sheet at a time. Used in binding case bound books, ledgers etc. as binders’ boards.
- Mineral Filler
- Materials such as chalk and china clay that are added to paper in order to change its density or improve its surface and optical properties.
- Mitsumata
- A bast fiber used in Japanese papermaking that yields a soft, absorbent and lustrous quality.

- Mixed Office Waste
- Wastepaper generated from offices, such as letters, memos, invoices, etc. which are collected and sorted for paper qualities. This is the major source of post consumer fiber.

- Modified Starch
- Papermaking starch that has been processed generally by oxidation, to achieve lower viscosity or chemical characteristics which are beneficial in use as an additive in papermaking.
- Moisture Content
- The amount of moisture or water in a sheet of paper, expressed in percent. 6 to 7% is desirable.
- Moisture Resistant
- Paper Treated with asphalt, wax, plastic, etc. to control penetration of moisture.
- Molding Pulp
- Pulp, which is used for producing pulp-based or fibrous products by pressing; example products: egg packages, trays and boxes for fruits and vegetables.

- Mordant
- Chemical added to pulp to improve the fixation of dyes to the fiber.
- Mottle
- A random non-uniformity in the visual density, color or gloss of a printed area; also known as orange peel, back-trap mottle, wet-trap mottle, pigment flocculation, striations, etc.
- Mottling Fiber
- Heavily dyed fibers added to a different color stock furnish to produce characteristic surface effects.
- Mullen
- Measurement of the force required, in pounds per square inch, to rupture a sheet of kraft paper. Also known as bursting strength.
- Multi-stage Cooking
- Chemical pulping process in which the alkalinity of the cooking liquor is varied by charging the alkali in several stages.
- Multiply Board Machine
- A machine in which a number of plies of paper can be combined together in the wet state to produce thick paperboard..
- Multiply Paper Making Process
- A paper/board making process in which different layers of fibers are deposited one over the other to form the sheet. The multiply process is used to make the optimum use of various type of fibers available. It is also used to make heavy basis weight papers.
- Native Lignin
- The lignin as it exists in the lignocellulosic complex before separation.
- Natural Paper
- Paper that is not bleached, dyed or tinted. Paper that is the color of natural kraft, a light tan or brown.
- Neutral Detergent Fiber (NDF)
- Organic matter that is not solubilized after one hour of refluxing in a neutral detergent consisting of sodium lauryl sulfate and EDTA at pH 7. NDF includes hemicellulose, cellulose, and lignin.
- Neutral Paper
- Those papers with a pH of 6.5 to 7.5 that indicated freedom from acid and alkali. Such papers will not cause corrosion when in contact with metals.
- Newsprint
- A paper manufactured mostly from mechanical pulps specifically for the printing of newspaper.
- Nip
- "Line of Contact" where two rolls on the paper machine come in contact.

- Nitration Pulps
- High purity pulps that are reacted with nitric acid to form a class of chemical derivatives called cellulose nitrates. Cellulose nitrates are used in applications ranging from solvents to smokeless (gunpowder) propellants.
- Non Impact Printing
- Printing using lasers, ions, ink jets or heat to transfer images to paper.
- Non Wood Fibers
- Papermaking fibers derived from plants other than trees such as cotton, hemp, bagasse, jute, bamboo or straws.
- Nonwoven
- Fabric-like material made from long fibers, bonded together by chemical, mechanical, heat or solvent treatment.
- Odd Lot
- Off standard paper. Also the term used for side rolls or sheet left after cutting standard size/order.
- Off-machine Coating
- Coating of paper on a separate coating machine.
- Off-machine Creping
- A method whereby paper is creped in a separate operation rather than by the paper machine's Yankee cylinder.
- Offset Paper
- Also known as book paper. General description of any paper primarily suited for offset printing. Can be coated or uncoated. Characterized by strength, dimensional stability, lack of curl and freedom from foreign surface material. Finish can be vellum or smooth.
- Offset Printing
- Also know as web offset or lithography. Offers highest degree of precision, clarity, and quality.
- Old Corrugated Container (OCC)
- Brown boxes that have been used for their intended purpose, then collected for recycling.

- On Machine Coating
- Application of coating to the paper off the paper machine, or as a separate operation to the papermaking.
- Optical Brightener
- Fluorescent dyes added to paper to enhance the visual brightness; the dye absorbs ultraviolet light and re-emits it in the visual spectrum.
- Opacity
- That properties of paper which minimizes the "show-through" of printing from the backside or the next sheet. The higher the opacity the less likely that the printing on one side will be visible from the other side.
- Open End Envelope
- An envelope that opens on the short dimension.
- Optical Brightness
- Optical brighteners or fluorescent dyes are extensively used to make high, bright blue - white papers. They absorb invisible ultraviolet light and convert to visible light, falling into the blue to violet portion of the spectrum, which is then reflected back to our eyes.
- Optical Whitener
- A dye that is added to the fiber stock or applied to the paper surface at the size press to enhance its brightness.
- Orange Peel
- A type of sheet surface that looks like orange.
- Organosolv Pulping
- Pulping method using organic solvent, e.g. organic acid or alcohol, as delignification/cooking chemical.
- Out of Square
- Paper which is trimmed improperly so the corners are not true 90 degrees. This will result in difficulty when the presser does not have a good guide edge to work from for accurate register.
- Out Turn Sheet
- A sheet of paper, taken during manufacture, serving as a reference for the mill or client.
- Oven Dry Moisture Content
- The percentage loss in weight of a paper specimen when dried to constant weight in an oven maintained at the temperature of 105 +/- 2 C.
- Oxygen Bleaching
- A process in which pulp is initially treated with oxygen followed by 4-5 bleaching stages.
- Oxygen Delignification
- A process in which oxygen gas and sodium hydroxide are used to remove lignin from brown stock.
- Ozone (O3)
- A highly reactive gas with molecules made up of three oxygen atoms.
- Ozone Bleaching
- A process that uses ozone to whiten cellulose fibers following the Kraft pulping and oxygen delignification processing.
- Packaging Paper
- A paper or paperboard used for wrapping or packing good.
- Pallet
- A platform with a slatted bottom, used to hold and ship cartons of paper stacked on top of each other.
- A standard amount of paper that fits on a wooden pallet. In cut-size sheets, a pallet equals 40 cartons.

- Paper
- A homogeneous sheet formed by irregularly intervening cellulose fibers.
- Paperboard
- A heavy weight, thick, rigid and single or multi-layer sheet. What differentiates paperboard from paper is the weight of the sheet. If paperboard is very heavy it is called Board. Paper heavier than 150 gram per meter square are normally called Paperboard and paperboard heavier than 500 gram per meter square are called board.
- Papermaking
- Invented in China by T'sai Lun some 2,000 years ago, papermaking still follows the same basic procedures. Today wood chips are cooked with chemicals to release cellulose fibers and dissolve lignin, then washed to remove impurities. Most printing papers are then bleached to lighten the color of the pulp. Pulp is mechanically and chemically treated to impart certain desired characteristics such as strength, smoothness and sizing. Large quantity of water is added to uniformly distribution of fibers and additives. The resulting slurry, which is 99 to 99.5% water, is cascaded onto the continuously moving forming fabric of the Fourdrinier paper machine. Side-to-side shaking distributes the slurry, forming a tangled web of fiber as the water drains off. A wire mesh roll called a dandy roll, moves over the surface to modulate the turbulence and smooth the topside of the paper. A felt blanket absorbs more water from the paper and sends the sheet on through a channel of hot metal drums that dry and press the paper at the same time to give it a more even-sided finish. At this point the paper is fully dry and ready for off-machine processes such as coating, embossed finishes and supercalendering.
- Paper Cut
- The excruciating, often unforeseeable, and usually invisible-to-the-naked-eye cut received when skin slides along the edge of a piece of paper at just the wrong angle.
- Paper-ink Affinity
- The tendency for paper and ink to attract and stay attracted to each other. This keeps the ink on the paper and off the reader's hands or the next sheet. An incompatibility between ink and paper can cause printing problems.
- Paper Surface Efficiency (printing)
- Measure of the printability of a sheet of paper which is dependent upon the amount of ink the paper absorbs, the smoothness of its surface, and the evenness of its caliper.
- Papeterie
- A paper used for greeting cards, stationery, etc…which is distinctive from regular stock in that special watermarks and embossing may be used.
- Papyrus
- The Egyptians used this aquatic plant to create a writing sheet by peeling apart the plant's tissue-thin layers and stacking them in overlapping, crosshatched pieces to form a sheet. Despite giving us the word "paper," papyrus is not a true paper. To view a picture of papyrus plant click here.
- Parchment
- Animal skins or linings stretched and prepared as writing/painting surfaces. Produces a smooth, buttery surface.
- Parchmentization
- Method of treating a paper sheet with sulfuric acid to make it greaseproof.
- Parenchyma
- Method of treating a paper sheet with sulfuric acid to make it greaseproof.
- Particulate
- Airborne solid impurities such as those present in gaseous emissions (sodium sulfate, lime, calcium carbonate, soot).
- Peel Strength
- The amount of normal force required to delaminate a multiply paper. Strength measured by TAPPI useful method UM808 or other similar methods.
- Permeability
- Degree to which a fluid (gas or liquid) permeates or penetrate a porous substance such as paper or fabric.
- Perfecting Press
- A printing press that simultaneously prints both sides of a sheet of paper as it passes through the press. On other presses, printing both sides means running the sheet through the press to print one side, allowing the ink to dry, turning the paper over, and then running the sheet through the press again to print the other side.
- Permanent Paper
- A paper that can resist large chemical and physical changes over and extended time (several hundred years). This paper is generally acid-free with alkaline reserve and a reasonably high initial strength.
- Permanence
- The degree to which paper resists deterioration over time. There is an
international norm which applies to woodfree papers. The ISO 9706
international norm defines the conditions for producing "permanent" papers.
A paper which fulfils these criteria can be stocked for many years under
archival conditions (temperate medium and protected from light).
Furthermore there is also the German DIN 6738 norm which can be applied to
all papers.
Under the DIN 6738 norm, longevity is classified under the following
categories :
- CL 24-85 : these papers can be described as ageing-resistant,
- CL 12-80 : the lifespan of these papers is of several centuries,
- CL 6-70 : the lifespan of these papers is of at least 100 years,
- CL 6-40 : the lifespan of these papers is of at least 50 years.
- Permanganate Number (K Number)
- Chemical test performed on pulp to determine the degree of delignification.
- Permeability
- Degree to which a fluid (gas or liquid) permeates or penetrate a porous substance such as paper or fabric.
- Pernicious Contraries
- Any material present in waste paper that is difficult to see or detect and which might be detrimental to the paper being manufactured from the wastepaper or which might either damage paper making equipment or render repulping difficult
- Peroxide Bleaching or Hydrogen Peroxide Bleaching
- Method of bleaching pulp with hydrogen peroxide (H2O2) to remove lignin; reduces or avoids the need for chlorine dioxide in final bleaching.
- pH (Hydrogen Ion Concentration)
- A measure of the acidity (or alkalinity) of a solution. Range from 0-14 with 7 being neutral, less than 7 being acid; higher than 7 being alkaline.
- Photodegradable
- A material which undergoes destruction of its chemical structure when exposed to light. Typically, the materials become brittle with time and fragment into small pieces or powder.
- Photographic Paper
- The base paper used for the production of photographic papers is a dimensionally stable, chemically neutral chemical pulp paper with wet strength properties, that must be free from contaminants. Today papers are coated on both sides with a thin polyethylene film. The cooking prevents chemicals and water entering the paper during development. This also permits shorter rinsing and drying cycles.
- Pick Out
- A problem on press caused by unevenly sealed paper, or paper with low bonding strength. The ink "picks"
off weak areas of the paper, lifting coating from a coated stock or lifting fibers from an uncoated stock,
and transferring them to the printing blanket.
These fibers will eventually be transferred back onto the sheets being printed, causing inking and surface inconsistencies.
- Pick Resistance
- The ability of paper fibers to hold together during the printing process.
- Pick Up Roll
- Roll, which lifts the wet paper or paperboard off the wire to transfer to press.
- Picking (Papermaking)
- To transfer the wet sheet from wire part to press part. If the sheet moves unsupported is called "poor man pick up". If a solid/suction roll is used to lick/pick the sheet, it is referred as closed transfer.
- Picking (Printing)
- The problem of ink picking off paper fibers during printing. This may be an indication of a paper with low bonding strength or the use of an ink with too much tack for the paper it is printed on.
- Pigment
- An ingredient added to pulp to increase the brightness and opacity of white paper or dye the pulp to create a colored sheet. Pigments have very high lightfastness and bleedfastness.
- Pigmentizing
- Coating of paper with a chemical agent (pigment) to reduce surface porosity and increase opacity.
- Pin Holes
- Imperfections in paper which appear as minute holes upon looking through the sheet. They originate from foreign particles, which are pressed through the sheet.
- Piping
- Defect in reels, consisting of ridges running around the circumference, due to moisture take-up by the surface layers or uneven binding or hard and soft spots.
- Pitch
- Resinous material present in wood (mainly softwood) that carry over into the pulping and papermaking system to form insoluble deposits.
- Polymer
- Organic chemical compounds consisting of repeating structural units. Cellulose is a polymer.
- Ply
- The separate webs, which make up the sheet formed on a multi-cylinder machine. Each cylinder adds one web or ply, which is pressed to the other, the plies adhering firmly upon drying.
- Plybond
- Internal bond strength, measure of the resistance of a sheet of paper to delaminate or blister, due to stresses created during printing and drying.
- Point
- A unit of paper or paperboard thickness measuring one-thousandth of an inch.
- Polymer
- A chemical term for several classes of organic or carbon containing chemicals where a monomer or single chemical molecule is connected to itself in repeating units to form a chemical "chain." An example of a polymer is cellulose, a repeating chain of glucose (sugar). Other examples are polyesters, nylons, viscose, lyocell, polyolefins and polystyrenes.
- Pop Test
- A slang term for Mullen or bursting strength.
- Porosity
- The property of paper that allows the permeation of air, an important factor in ink penetration.
- Postcard Board
- Postcard board is either slightly mechanical or woodfree and calendered.
- Post-Consumer Waste Paper
- Waste paper materials recovered after being used by consumers.
- Poster Paper
- Poster paper is a highly mechanical, highly filled, mostly coloured paper that has been made weather resistant by sizing.
- Precision Sheeting
- Converting rolls of paper into finished sheet sizes in a single operation.
- Pre-Consumer Waste Paper
- Paper recovered after the papermaking process, but before used by a consumer.
- Press
- A combination of two or more rolls used to press out water from wet paper web. Following are some of the types of the press.
- 1. Plain Press or Solid Press
- This is the simplest and the oldest type of press which is now a days rarely used except on very slow speed machine. The solid press consist of two solid rolls covered with rubber and or granite. The top roll is somewhat offset for the squeezed out water to flow by gravity.
- 2. Suction Press
- In this type of press, one roll is drilled and shell of the drilled roll rotates over a suction box. The squeezed water is sucked out through the felt.
- 3. Grooved Press
- In this type of press, one roll is grooved. The squeezed water is hold in the groves and removed by doctoring or sucking out on the return run of the roll.
- 4. Smoothing Press
- A plain roll press just before the dryer section start, used to smoothen the paper surface.
- Press Part or Press Section
- The section of the paper machine which contains press (es). It is usually located between wire part and dryer part.
- Pressure Sensitive Coated Paper
- Paper coated with a self-adhesive material which in dry form (solvent free) is permanently tacky at room temperature. A bond with the receiving surface may be formed by the application of pressure (e.g. by the finger or hand). A permanent adhesive is characterized by relatively high ultimate adhesion and a removable adhesive by low ultimate adhesion. Until the time of application, the adhesive surface should be covered by a suitable release coated paper.
- Pressure Sensitive Tape
- Kraft tape, coated on one side with a pressure-sensitive material and on the second side with a release agent. Requires only brief pressure at room temperature to use. Some pressure sensitive tapes are supplied with a release backing of paper that is removed at the time of use.
- Pressurized Groundwood Pulp (PGW)
- Mechanical pulp produced by treating logs with steam before defibration against a grindstone under externally applied pressure.
-

- Primary Packages
- The package which contain the actual product. E.g. beer bottle or ice cream tub etc.
- Printability
- The overall performance of the paper on press.
- Printing
- The transfer of ink onto paper or other materials to reproduce words and images.
- Processed Chlorine Free (PCF)
- Recycled pulp produced without elemental chlorine but using chlorine derivatives.
- Pulp
- A suspension of cellulose fibers in water.
- Pulp Board
- Also known as Printers’ Board, this grade is made from a single web of pulp on a paper making machine, and is produced in various substances. Used for index cards and other general products, these boards may be white or colored.
- Pulper
- Unit for defibrating (slushing) pulps and paper machine broke, usually at the wet end of the paper machine.
- Pulping
- Pulping is the process by which plant material (wood, grass, straw etc.) is reduced to a fibrous mass. It is achieved by rupturing bonds within plant structure. It can be accomplished mechanically, thermally, chemically or some combinations of these treatments. Following table provides pulp yield and relative strength achieved using various pulping methods.
- Puncture Resistance
- The puncture resistance of combined board indicates the ability of the finished container to withstand external and internal point pressure forces and to protect the product during rough handling.
Pulp
| Classification | Process | Yield of Pulp | Relative Strength (SW) | Relative Strength (HW) |
| Mechanical | Stone Groundwood (SGW) Pulping | 90-95% | 5 | 3 |
| Refiner Mechanical Pulping (RMP) | 90-95% | 5 - 6 | 3 | |
| Thermo Mechanical Pulping (TMP) | 90% | 6 - 7 | ** | |
| Chemi-mechanical | Chemi-groundwood Pulping | 85-90% | * | 5-6 |
| Cold Soda Pulping | 85-90% | * | 5 - 6 | |
| Semi-chemical | Neutral Sulfite Semi Chemical (NSSC) Pulping | 65-80% | * | 5 - 6 |
| High Yield Sulfite Pulping | 55-75% | 7 | 6 | |
| High Yield Kraft Pulping | 50-70% | 7 | 6 | |
| Chemical | Kraft Pulping | 40-50% | 10 | 7-8 |
| Sulfite Pulping | 45-55% | 9 | 7 | |
| Soda Pulping | 45-55% | * | 7-8 | |
| * Process not used for Softwood (SW). ** Process not used for Hardwood (HW). | ||||
- Queen Roll
- The second roll from the bottom in a calender stack, usually smaller in diameter than the king roll, but larger than the rest of the rolls above it.
- Quired
- A ream of paper in which the sheets are folded in half instead of flat.
- Rag
- The term “rag” is often used interchangeably with “cotton fiber content” and harkens to a period of time when paper was actually made using cotton rags which were cleaned and then broken down into fibers which were then used to manufacture paper. In a sense it could be stated that the fine paper business has been engaged in recycling materials for production since its very beginning. Today paper is no longer made from rags and the term “rag” is falling in disfavored by the industry in lieu of the phrase “cotton fiber content”.

- Rag Paper
- Today rag paper is mostly made from vegetable fibers consisting of cellulose, such as cotton, linen, hemp and ramie. Rags are the most precious raw material for the papermaker. Rag papers and rag-containing papers with admixtures of chemical pulp are used for banknotes, deeds, documents, books of account, maps and copperplate engravings and as elegant writing papers. They are also used for special technical applications.
- Rag Pulp
- Papermaking pulp made from textile waste, cotton, hemp or flax.
- Ragger Rope
- A rope used to remove contraries from the pulper.

- Rattle

- That combination of properties such as stiffness, density etc. which is responsible for noise when the sheet is shaken or flexed.
- Ream
- 500 Sheets of paper.
- Reclaimed Fibers
- Recovered fiber in a pure or usable form obtained from refuse matter.
- Recovered Paper
- Paper recovered for recycling into new paper products. Recovered paper can be collected from industrial sources (scraps, transport packaging, unsold newspapers...) or from household collections (old newspapers and magazines, household packaging).
- Recovered Paper Grades
- Recovered paper sorted by types in order to be recycled by paper mills. Specific grades are used by paper mills, in order to produce different types of paper and boards.
- Recovery Boiler
- Boiler used to burn black liquor from chemical pulping for recovery of inorganic chemicals as well as for energy production.

- Recovery Rate (Paper)
- Amount of paper recovered as a percentage of amount of paper consumed.
- Recovery Rate (Chemical)
- Amount of chemical recovered in chemical recovery process as a percentage of chemical used in pulping. Chemical loss is compensated my make up chemicals.
- Rectifier Roll or Holey Roll
- Hollow perforated roll in headbox used for even out the flow of fibers and prevent settling of fibers in headbox by providing gentle agitation.
- Recycled Fiber
- Fiber obtained from recovered paper; also secondary fiber (cf. virgin fiber).
- Recycled Fiber Pulp
- Pulp produced from recovered paper to be used in papermaking.
- Recycling
- Use of recovered waste paper and board by paper mills to produce paper and boards.
- Reed
- General name of various perennial plants; e.g. common reed, reed canary grass, giant reed; potential feedstock for pulping and papermaking.

- Reel
- A continuous sheet of paper wound on a core.

- Refiner
- An equipment used to give mechanical treatment to the fibers.

- Refiner Mechanical Pulp (RMP)
- Mechanical pulp produced by passing wood chips between the plates of a refiner.
- Refiner Sawdust Pulp
- Mechanical pulp produced from sawmill dust.
- Refining
- See Beating.
- Reflectivity
- Ability of paper or board to reflect light; a measure of gloss.
- Refractiveness
- A measure of how much a sheet of paper deflects the light that hits it. The more light a sheet deflects, the greater its refractiveness, allowing a printed image to be more brilliant and detailed.
-
Papermaking Raw Material
Refractive Index
Air 1.00 Water 1.33 Cellulose 1.53 Starch 1.53 Clay 1.55 Calcium Carbonate 1.56 Zinc Oxide 2.01 Zinc Sulfide 2.37 Titanium Oxide (Anatase) 2.55 Titanium Oxide (Rutile) 2.70 Calcium Sulfate 1.58 Talc 1.57 - Registration
- Putting two or more images together so that they are exactly aligned and the resulting image is sharp.
- Reinforcement
- Method for strengthening paper with an insert or surface layer of glass or other synthetic fiber or metal .
- Reinforcement Pulp
- Softwood chemical pulp added to give paper greater strength and to improve runnability on the paper machine or printing press.
- Reject
- Material removed and discarded during the cleaning and screening of pulp/stock.
- Release Paper
- Release paper is used to prevent the sticking of glue, paste or other adhesive substances. Coating paper with silicone yields papers with a surface that prevents adhesion of most substances. Application: cover material for self-adhesive papers or films, e.g. in label production.

- Relief
- A method for printing ink on paper, using type or images that rise above the surface of the printing plate. Ink sits on top of these raised surfaces, and as the paper is pressed onto them it picks up ink. Letterpress, flexography, and rubber stamps all use relief plates. In letterpress, intense pressure can cause images to be slightly debossed or depressed below the surface of the paper.
- Residual Fibers
- Fibers derived from sawmills scraps, plywood plants and other timber management activities.
- Resilience
- A paper's ability to return to its original form after being stretched, bent or compressed during the printing and bindery process.
- Retention
- The amount of filler or other material which remain in the finished paper expressed as a percentage that added to the furnish before sheet formation. Retention can occur by various mechanisms. The simplest of these is mechanical sieving by the forming fabric. Once a fiber mat begins to form, the mat itself usually can act as a much more effective and finer sieve than the forming fabric. But even then, particles less than about 10 micrometers in size are not effectively retained by sieving. Rather, retention of fine particles requires the action of colloidal forces, including polymeric bridging or a charged patch mechanism (by mitchell at tf). Retention aid chemicals can be effective either by attaching fine particles to fiber fines or fibers or by agglomerating them so that they can be sieved more effectively.
- Retention Aid
- Chemical additives, especially high molecular weight copolymers of acrylamide, designed to increase the retention efficiency of fine materials during paper formation.
- Rewinder
- Equipment which slits and rewinds paper webs into smaller rolls.

- Rice Paper
- A common misnomer applied to lightweight Oriental papers. Rice alone cannot produce a sheet of paper. Rice or wheat straw is used occasionally mixed with other fibers in paper making. The name may be derived from the rice size (starch) once used in Japanese papermaking
- Ridges
- Roll defect where there are raised bands or rings of material around the circumference of the roll.
- Right Handed or Left Handed Paper Machine
- If the paper web runs left to right as one faces the machine on the front side, it is right handed machne. f not, it is left handed.
- Ring Crush Test (RCT)
- A test method for measuring the edgewise crush resistance by forming the paper into a cylinder and applying a crushing force to the edge. (TAPPI T818)
- Rising Film Evaporator
- A type of tubular heat exchanger used for concentrating a solution consisting of a non-volatile solute and a volatile solvent; solution flows upward on the heat exchange surface; vaporization ' of the volatile solvent reduces the density of the mixture and causes the vapour-liquid mixture to rise; commonly used in pulp mills but less common in new installations.
- Rod Coater
- In rod coater, the rod is the metering device, which controls how much wet coating is allowed to leave the coating station. Typically thirty times more will be applied compared to the actual target coat weight.
- Roe Number
- Measure of the amount of chlorine required for bleaching pulp.
- Roll Coating
- A process in which the coating is applied by roll and subsequently smoothed by means of reverse rolls contacting the freshly coated surface.
- Roofing Paper
- Board that is impregnated with tar, bitumen and/or natural asphalt.
- Rosin
- Rosin, a natural resin from pine trees in combination with alum, is used for internal sizing of paper in acidic paper making. The chemical formula of rosin is C19H29COOH.
- Rosin Size
- Partially or completely saponified (neutralized) rosin. The chemical formula of rosin is C19H29CONa.
- Rotogravure
- The opposite of letterpress printing in that the design areas are recessed into the plate instead of being a relief. It is web-fed and prints thin, quick drying ink to produce multiple colors. Used in corrugated packaging.
- Rough
- Heavily textured surfaces produced by minimal pressing after sheet formation.
- Rough Finish
- Paper having an exceptionally rough or coarse textured surface.
- Runnability
- The ease with which a paper moves through a printing press or converting machine. This is primarily determined by the paper's strength, tear resistance, dimensional stability, bonding strength and water resistance
- Sack
- The term is used interchangeably with the word "bag" applied to a non-rigid container made from paper or other flexible material.
- Safety Paper
- Papers with a special protection against abusive imitation. The safeguards used during the production of the paper - some of them chemicals are secret.
- Salt Cake
- Or sodium sulfate added to the black liquor to compensate for the soda loss.
- Sanitary Papers
- The group of sanitary papers includes cellulose wadding, tissue and crepe paper, made from waste paper and/or chemical pulp - also with admixtures of mechanical pulp. As a consequence of the importance of tissue today, this name is now used internationally as a collective term for sanitary papers. These grades are used to make toilet paper and numerous other sanitary products such as handkerchiefs, kitchen wipes, towels and cosmetic tissues.
- Sanitary Tissue Paper
- Tissue is a sanitary paper made from chemical or waste paper pulp, sometimes with the admixture of mechanical pulp. It has a closed structure and is only slightly creped. It is so thin that it is hardly used in a single layer. Depending on the requirements the number of layers is multiplied. Creping is made at a dryness content of more than 90 %. The dry creping (unlike with sanitary crepe papers) and the low grammage of a single tissue layer result in a high softness of the tissue products. For consumer products it is normally combined in two or more layers. The flexible and highly absorbent product [is mainly produced from chemical pulp and/or DIP - sometimes also with admixture of groundwood pulp] can also be provided with wet strength. Applications: facial tissues, paper handkerchiefs, napkins, kitchen rolls, paper towels, toilet paper.
- Sap Wood
- The fluid part of the tree that moves up from the roots through the outer portion of the trunk and branches and contributes to its growth.

- Satin Finish
- A smooth, satin-like, semi-glossy finish of paper or Bristol.
- Save-All
- Equipment used to reclaim fibers from white water.
- Saw Dust
- Fine wood particles created when sawing wood; used as biofuel, pulping raw material, panel board production, animal litter etc.

- Scaling
- To impress or indent a mark with a string or rule in the paper to make folding easier.
- Score
- To impress or indent a mark with a string or rule in the paper to make folding easier.
- Scott Bond
- An internal bond test that measures the force needed to separate fibers within a single ply by TAPPI method.
- Screen
- Device used to remove large solids particles such as fiber bundles and flakes from stock. In good old days screen used to be open type and could deal with thin stock only. Modern screen are closed (pressurized) and can handle low, medium and even high consistency stock. Perforation in screen basket can be circular, counter shrink or slotted. The screen used just before headbox not only remove large particles but also align fibers in the direction of stock flow.
- Scuff Resistance
- Linerboard's ability to resist abrasion in the shipping environment may affect external appearance.
- Seam
- The means of joining the two ends of the fabric together.
- Secondary Fibers
- Fibers recovered from waste paper and utilized in making paper or paperboard.
- Secondary Packages
- These package the primary package which contain the actual product. E.g. water bottles shrinkwrapped.
- Security paper
- Paper which includes identification features such as metallic strips and watermarks to assist in detecting fraud and to prevent counterfeiting.
- Self Adhesive paper
- Used essentially for labeling purposes, this grade has a self-adhesive coating on one side and a surface suitable for printing on the other. The adhesive is protected by a laminate which enables the sheet to be fed through printers or printing machines, the laminate subsequently being stripped when the label is applied
- Semi-Alkaline Pulp (SAP)
- Sulfite pulp cooked at slightly alkaline pH (normal sulfite pulp is cooked at acid pH). SAP is superior in strength to normal sulfite pulp. Used mainly in printing papers.
- Semi-Bleached Pulp
- Pulp bleached to a brightness somewhere between that of unbleached and fully bleached pulp.
- Semi-chemical Pulp
- Pulp produced by chemical treatment followed by mechanical treatment.
- Sett
- A number of units or bales picked up at the same time by crane or truck.
- Shade
- The color depth and hue in comparison to papers that are the same color; also used to describe the color achieved by adding dye to pulp slurry. There is a wide shade variety in white papers, as well as in colored papers.
- Shadow Mark
- A defect in paper appearance which looks like the drilling pattern in a suction roll. It is due to opacity effects caused by areas of vacuum and pressure as the wet web passes over a suction roll.
- Shake
- The device to shake the wire at the breast roll end from side to side.
- Shaving
- Trim from paper converting and bindery operations.
- Sheffield Porosity
- A test used to measure the smoothness of paper by measuring the rate of air flow over the surface of the sheet. The lower the number, the smoother the sheet.
- Sheeter or Cutter
- Machine for cutting the paper web into sheets.
- Signatures
- A section of book obtained by folding a single sheet of printing paper.
- Shives
- Small bundles of fibers that have not been separated completely during pulping.
- Show Through
- The degree to which a printed film is visible through paper due to the low opacity of the paper.
- The undesirable condition in which the printing on the reverse side of a sheet can be seen through the sheet under normal lighting conditions. The more opaque a sheet, the less the show-through.
- Showers
- Water jets or sprays used throughout the pulp and paper mills to wash wire mesh screen, forming wires, press felts, pulp mat, to dilute pulp etc.
- High Pressure Showers A shower consisting of numerous needle jet nozzles along its length at a pressure of up to 300 psi.
- Lubrication Showers A shower consisting of fan nozzles along its length to provide full coverage of the felts surface with water. This lubricates the felt as it passes over the suction boxes.
- Oscillation Showers The movement from side to side of the shower bar to ensure full coverage of the felts surface by the water jets.
- Side Run
-
(1) A narrow reel removed from a web during processing, the width of which is less than the size ordered, but is large enough to permit its use for purposes other than re-pulping.
(2) An additional part of an order placed in order to better utilize the maximum trimmed machine width of the making machine.
- Size Press
- Section of paper machine where surface treatments are applied to the sheet of paper to give it special qualities. Normally comprised of a pair of rolls towards the end of the dryer train between which the dry or partially dry web is passed, and into the nip of which a liquid, usually starch, is applied to impart strength to the sheet. Sometimes a chemical may be added to produce a water-resistant sheet
- Sized Paper
- Sizing reduces the water absorbency of the paper and thus creates the condition for the writability with ink. Sized paper is also used for many other purposes (printing, coating, gluing, etc.), and the sizing agents must fulfill a wide range of tasks. For instance, they control the water absorbency and increase the ability to retain water and ink (pick resistance).
- Sizing
- The treatment of paper which gives it resistance to the penetration of liquids (particularly water) or vapors. Sizing improves ink holdout.
- Slabbed
- Type of paper stock normally generated by cutting rolls.
- Slice
- Outlet from the head box through which the pulp suspension is fed into the forming section.
- Slide Resistance
- The ability of containers to resist sliding in unit loads can be predicted for the coefficient of friction of the combined board. A low coefficient demonstrates containers slipping from the load.
- Slimes
- Fungus or other bacteriological growth. If not controlled in papermaking system, may cause process and quality problems.
- Slime Holes
- A hole in paper, characterized by brownish translucent material around the edges. Caused by a lump of slime which has formed in stock system from the growth microorganisms, then becoming detached and flowing onto the paper machine wire with the fiber to form a non-fibrous area.
- Slitter
- Rotary knife used to slit or trim a paper web into specified width.
- Slitting
- Dividing a web of paper in the lengthwise direction into two or more narrower webs.
- Slowness
- Measure of pulp drainage. Has an inverse relationship to freeness.
- Sludge
- The waste material left over after pulping and deinking. Although some sludge is produced in the virgin papermaking process, far more is produced in the deinking (recycling) process. Recycling breaks recovered paper down into fibers, which are sent to the paper machine for new production, and other materials, which drop into the sludge. These "other materials" include clay coatings, fillers from the previous paper, paper clips and staples, fibers too short to be made into paper, ink if it wasn't skimmed off in the deinking process, and any "junk" that crept into the wastepaper bales.
- Smelt
- Inorganic chemicals obtained in molten form from the recovery furnace.
- Smooth Finish
- A highly calendered or machine-finished sheet.
- Smoothness
- The surface uniformity of paper. Sheets that are flat and even provide better ink dot formation and sharper images.
- Soda Pulping
- An alkaline pulping process that uses a simple, sulfur- free sodium hydroxide as cooking liquor.
- Soft Cook
- Over-cooked pulp.
- Soft Nip Calendar
- A machine device consisting of two or more pairs of steel and composition rolls; it is designed to achieve much of the quality of a Supercalender, with much of the production advantage of being on machine, but without the severe operating difficulties of an on-machine Supercalender.
- Softwood
- Woods obtained from coniferous trees. Generally grown in cold climates. Softwood grows slower than hardwood but have longer fibers compared to hardwood.
- Solid Fiberboard
- Collective term for all solid board grades.
- Specialty Paper
- The group of specialty papers comprises numerous paper grades, each characterized by particular properties. These properties often require special raw materials.
- Specialty Pulp
- Chemical pulps used for purposes other than ordinary papermaking (e.g. in textile production)
- Specific Energy (Refining)
- Energy applied per unit weight on oven dry basis (KWH/MT) during refining.
- Specific Surface (Fiber)
- Fiber surface area per unit weight (OD basis)
- Specific Surface Load (Refining)
- Specific edge load divided by refiner bar width factor (Watt-Sec/m2)
- Speck
- A small defect of foreign substance with contrasting appearance to the surrounding paper.
- Spent Liquor
- Liquor recovered from cooked pulp.
- Splice
- Formed by overlapping webs and joining with a strip of double-faced adhesive tape. Used for lighter-weight grades of paper.
- Spread Coating
- A method of coating a web of paper by means of a vertical plate restraining a pond of viscous coating material, for example resins, plastics or adhesives, which is drawn through an adjustable gap between the plate and the paper by the forward movement of the web over a horizontal support
- Stampers
- The wooden hammers used in a watermill to pulp rags in order to separate the fibers.
- Standard Test Conditions
- Atmospheric conditions of temperature and humidity in which laboratories agree to conduct tests, eliminating those variables in comparing results.
- Starch
- A natural product from corn, potatoes, tapioca, etc., and used for dry strength. Cationic starch is added at the paper machine wet end.
- Starch is a free flowing white powder. Typically, starch used in the paper industry is extracted from maize kernels, wheat or potatoes; in rare cases, tapioca or rice can be the source. Starches from the different plants each have a characteristic granule size and shape.

Amphoteric starch is a modified starch that contains positively and negatively charged substituent groups. It is used as wet-end additives, surface sizing agent and coating agent in the paper mill industries
- Potato starch is often referred to as farina, and maize starch is sometimes called corn. Native starch is sometimes called pearl starch.

- Steam Finishing or Steam Calendering
- A way of treating paper before calendering to improve its density and surface smoothness
- Steaming
- Wood chips are often treated with steam prior to pulping; used in thermo-mechanical pulping. Also injection of steam in direct or indirect cooking digester for chip packing and or cooking.
- Stencil
- A sheet of plastic, paper, or other material with letters or an image cut out of it. When placed on a surface and inked, it reproduces the cut-away images onto the material behind it.
- Stickies
- Sticky materials in recycled papermaking pulp, often resulting from pressure-sensitive labels.
- Stiffness
- The ability of paper or paperboard to resist an applied bending force and to support its own weight while being handled. A sheet that is too limp can cause feeding and transport problems in copiers and printers. An adequate degree of stiffness is important to avoid distortion of the paper due to the pull of ink during offset printing. Stiffness is critical to many converting operations for forms and envelope grades.
- Stock
- A term used to define pulp after mechanical (refining or beating) and /or chemical treatment (sizing, loading, dying etc.) in the paper making process. A pulp ready to make paper.
- Stock Preparation
- Collective term for all treatment necessary for the preparation of the stock before it reaches the paper machine.
- Straw Pulp
- Pulp that is made from the straw of grains such as rice straw. It is cooked by soda process.
- Strawboard
- Board made from partially cooked straw, bagasse or grass or a mixture of these.
- Stretch
- The maximum tensile strain developed in paper before rupture. The stretch or percentage elongation is expressed as a percentage.
- Strike-through
- The penetration of ink through paper.
- Substrate
- The base material on which a substance (such as ink, adhesive, coating) is applied.
- Suction Box (Vacuum Box)
- Device that removes water from the paper machine by a suction action located beneath the wire at the wet end.

- Sulfate Pulping
- Alkaline process of cooking pulp.
- Sulfite Pulping
- Acid process of cooking pulp
- Supercalender
- A stack of alternating steel and fiber-covered rolls at the end of the paper machine which is used to increase a sheet's gloss and smoothness.
- Supercalendering
- Treatment of paper on an off-machine supercalender to improve smoothness and gloss.
- Surface-Sized
- Paper that has been treated with starch or other sizing material at the size press of the paper machine. This term is used interchangeably with the term "tub-sized", although tub-size more properly refers to surface sizing applied as a separate operation where the paper is immersed in a tub of sizing (starch or glue), after which it passes between squeeze rolls and is air dried.
- Surface Roughness
- For coated boards, Parker Print Surf (PPS) roughness tester is used where the test result is expressed as an average of the surface profiles in micrometers (mm) low results show smooth surface while high results indicate poor surface. For coated board, Bendtsen method readings given as total leakage of air in ml/min. Smoother surface has lower readings
- Surface Smoothness
- The smoothness of the linerboard surface may affect printing quality because slight depressions may not receive complete ink coverage. Surface smoothness may also affect the coefficient of friction, gloss and coating absorption.
- Surface Strength Test
- The method consists of printing a strip of paper in a print tester at an accelerating rate. The method is preferable to Wax Pick.
- Swelling
- An increase in volume of fiber due to the absorption of liquid.
- Synthetic Fiber Paper
- Papers made from synthetic fibers such as polyamide and polyester, from viscose staple fiber or sometimes also with fillers. The fibers are mainly held together by binders. The durable synthetic fiber papers are used for maps and highly important documents such as driving licenses or vehicle registration books.
- T4S
- Abbreviation indicating that the paper has been guillotine trimmed on all four sides. Literal translation: trimmed four sides.
- Table Roll
- The small diameter rolls used to support the wire.

- Tack or Stickiness
- Tack is a critical property of the ink used in
lithography. Because the ink sits on a flat surface, it
needs internal cohesion; in other words, it needs to
stick to itself so that it doesn't run all over the plate.
However, too much tack can cause it to pull the paper
apart.
When printing two or more ink colors in line, the ink tack and sequence must be adjusted in order for the inks to adhere to each other as well as to the paper.
- Tag Paper
- A heavy utility grade of paper used to print tags, such as the store tags on clothing. Tag paper must be strong and durable, yet have good affinity for printing inks.
- Talc
- Mineral used in papermaking as a filler and coating pigment.
- Tear Index
- Tear index = tearing resistance/basis weight.
- Tear Resistance
- The mean force required to continue the tearing of paper from an initial cut under standardized conditions.
- Tear Strength
- A measure of how likely a paper will continue to tear once started. Tear strength will differ with and against the grain.
- Telescoped Roll
- Progressive roll edge misalignment, concave on one side, and convex on the other; also called "dished" roll for the concave side.
- Tensile Energy Absorption (TEA)
- It is the work done when a paper specimen is stressed to rupture in tension under prescribed conditions as measured by the integral of tensile strength over the range of tensile strain from 0 to maximum.
- Tensile Index
- Tensile index = tensile strength (N/m) /basis weight (g/m2).
- Tensile Strength
- A measure of how likely a paper is to break when pulled at opposite ends. This is very important when running through high-speed web presses.
- Testliner
- Mainly produced from waste paper used as even facing for corrugated board or as liner of solid board. They are often produced as duplex (two-layer) paper. The grammage is higher than 125 gsm.
- Text Paper
- Text papers are defined as fine, high quality uncoated papers. Typically, they are made in various colors, with numerous textures and a variety of surface finishes. Text papers are made from high-grade bleached wood pulp, cotton fibers, or tree-free pulp such as bamboo. Recycled sheets include high quality recycled waste paper and post-consumer waste pulp, in addition to bleached wood pulp, tree-free pulp or cotton fibers.
- Thermal Airlaid
- An airlaid manufacturing using special bicomponent fibers as bond fiber to glue pulp together. The airlaid is then run through a dry oven to make the product bulkier and softer for use in hygiene or medical products.
- Thermal Paper
- Any paper with a heat-sensitive coating on which an image can be produced by the application of heat.
- Thermal Transfer Printing
- Printing whereby a design image is first printed on heat transfer paper using inks with sublimable dispersed dyes.
- Thermo Mechanical Pulping (TMP)
- Mechanical pulp made by steaming wood chips under pressure prior to and during refining, producing a higher yield and stronger pulp than regular stone groundwood or regular refiner wood pulp.
- Thermography or Raised Priting
- Also known as "raised printing" or by the trade named unit "Virkotype"; this process is used in conjunction with a printing unit (letterpress or offset lithography) with slow drying inks. Immediately after printing, the paper is dusted with a powdered compound and the excess which does not adhere to the wet ink film is removed. The ink and powder are then fused and swollen above the level of the paper, by elevated temperature/ heaters. This imparts an embossed or engraved appearance and feel.
- Thin Paper
- Includes carbonizing, cigarette, bible, air mail and similar papers.
- Thinning
- A practice in which certain trees are removed from a dense stand to allow the remaining trees adequate sunlight, nutrients and moisture to grow at an even rate.
- Tint
- To vary a color by adding white. Also, a very light or delicate variation of a color.
- Tissue
- A low weights and thin sheet. Normally a paper sheet weighing less than 40 gram per meter square is called tissue.
- Titanium Dioxide
- An opaque and expensive compound used as a white pigment and opacifier in papermaking. Elemental titanium is a lustrous, lightweight, white metal with exceptional strength.
- Tolerance
- Permissible degree of variation from a pre-set standard.
- Ton on Tonne
- Metric ton or Metric Tonne is equal to 1000 Kgs. or 2240 lbs. English tons are as defined. Long Ton = 2240 lbs is similar to metric ton. Standard English ton is 2200 lbs. Short ton is 2000 lbs.
- Top Side
- Side of the paper opposite to the wire side.
- Total Alkali
- NaOH + Na2S + Na2CO3 + 0.5*Na2SO3 all expressed as Na2O in alkaline pulping liquor.
- Totally Chlorine Free (TCF)
- Totally chlorine free applies to virgin fiber papers that are unbleached or processed with a sequence that includes no chlorine or chlorine derivatives. (Also see ECF)
- Translucency
- The ability to transmit light without being transparent.
- Translucent Drawing Paper
- A paper suitable for drawing office use; sufficiently translucent for an image on it to be reproduced by processes using transmitted light and for a design to be traced on it from an original placed beneath it. Such processes include blueprint and diazo.
- Transparency
- Ability of paper to allow light rays to pass through so that objects behind it can be clearly seen.
- Transparent Paper
- Extended and particularly careful grinding of high quality fibers (hard chemical pulps, rags) yields a raw material permitting the production of transparent paper.
- Treated Paper
- Papers which have functional characteristics added through special treatment. Among the most common are insect resistant, mold resistant, clay coated, and flame retardant.
- Trim
- To cut true to exact size, by cutting away the edges of paper in the web or sheet.
- Cuttings of paper generated at converting or bindery operation.
- Tub Sizing
- The operation of surface sizing paper by passing it through a bath of a suitable solution such as gelatin.
- Tube Digester
- Single or multi-tube continuous digester; used mainly in nonwood pulping and sawdust pulping purposes; horizontal tubes.
- Twin-wire Machine
- A papermaking machine with two continuous forming wires,
rather than just one. Twin-wires were designed to create
a less two-sided paper than paper manufactured on a
Fourdrinier paper machine.
Other techniques for reducing two-sidedness have since been developed, enabling paper manufacturers to create paper on single-wire machines with little side-to-side variation.
- Two Parallel Fold
- An excellent fold for legal size (or larger) pieces that are to be mailed. A legal sheet (8.5" x 14") is folded to 3.5" x 8.5". A 9" x 16" sheet produces a 4" x 9", four panel brochure. Note: A perforation added at one of the folds can create a three panel brochure with detachable reply card. For picture of this type and other fold please visit http://www.bradenprint.com/pdf/Folds-IS.pdf
- Two-Sidedness
- The property denoting a difference in appearance and printability between its top (felt) and wire sides.
At-Home products: Also known as Consumer Products, these are the tissue products you purchase in the grocery store and convenience store for use in your home and include toilet paper and facial tissue, napkins and paper towels, and other special sanitary papers.
Away-from-Home products: Also known as Commercial &Industrial Tissue, these are the products that serve markets such as hospitals, restaurants, businesses, institutions, and janitorial supply firms.
Specialty: These types of tissue papers are often high-end, decorative papers that are glazed, unglazed, or creped, and include wrapping tissue for gifts and dry cleaning, as well as crepe paper for decorating.
Facial tissue: The class of soft, absorbent papers in the sanitary tissue group. Originally used for removal of creams, oil, and so on, from the skin, it is now used in large volume for packaged facial tissue, toilet paper, paper napkins, professional towels, industrial wipes, and for hospital items. Most facial tissue is made of bleached sulfite or sulfate pulp, sometimes mixed with bleached and mechanical pulp, on a single-cylinder or Fourdrinier machine. Desirable characteristics are softness, strength, and freedom from lint.
- Union Kraft
- A packaging material comprising two layers of Kraft paper bonded together by means of a laminate that is resistant to the transmission of water in liquid or vapor form. E.g. bitumen or plastic.
- Unglazed Paper
- Un-calendered paper.
- Un-sized Paper
- A paper which has not been sized.
- Urban Forest
- A description of towns and cities which are the source of wastepaper as one of the raw materials used for paper making.
- Urban Wood
- Used pallets, wooden shipping crates and clean construction wood diverted from the waste stream and chipped for use in making particleboard and medium density board.
- UV Coating
- A very glossy, slick coating applied to the printed paper surface and dried on press with ultraviolet (UV) light. UV coating can cause slight variations in match colors, so consult an ink manufacturer or printer for best results.
- UV Ink
- An ink specially formulated to dry quickly with ultraviolet light while still on press. Fast UV drying eliminates the need to wait for the first side to dry before printing the second side.
- V Fold
- V-fold has one fold which creates two panels.
- Vacuum Box
- See Suction Box
- Vacuum Pickup
- Transfer of paper from wire to press felt using a perforated vacuum roll.
- Vapor Phase Pulping
- Cooking impregnated chips predominately in a vapor phase.
- Vaporproof Paper
- Paper or paperboard that has been chemically treated or laminated with vapor barrier so that it will resist the passage of gases or vapor through it. It is typically used for food packaging.
- Vat Machine
- A paper or board making machine comprising one open ended cylinder, or more than one open ended cylinder in series, covered with fine mesh wire, which revolves in a vat of stock. Water draining through the wire leaves a mat of fibers on its surface and the ultimate thickness of the product may be determined by the number of cylinders used. The resultant web is removed from the last cylinder and then passed through conventional pressing and drying sections.
- Vat Paper
- Paper made, usually one sheet at a time by dipping special wire screen molds in vats of pulp stock and allowing water to drain away by gravity.
- Vehicle
- The liquid part of the ink, giving it the flow properties that enable it to be applied to a surface.
- Vegetable Parchment
- Paper that has acquired, by the action of sulfuric acid, a continuous texture. It offers high resistance to disintegration by water and grease.
- Veining
- Uneven coloring of pulp.
- Vellum Paper
- (1) Paper finish that exhibits a toothy surface similar to eggshell or antique and is relatively absorbent for fast ink penetration.
- (2) A high-grade paper made to resemble parchments originally made from calf’s skin.
- (3) Social and personal stationery is often called vellum.
- Vented Nip Press
- A radial groove bottom press roll whose purpose is to reduce the fluid pressure gradient within the nip of the press by providing an area to escape for the water pressed out of paper and felt. Blind drilled roll also used for same purpose.
- Verdol Paper
- A high strength rigid paperboard or pressboard made typically from jute fibers. It is also known as jacquard board.
- Virgin Fiber
- Fiber that has never been used before in the manufacture of paper or other products.
- Virgin forest
- Forest in its natural state, untouched by man.
- Viscose Pulp
- Dissolving pulp intended for the manufacture of viscose.
- Viscosity (ink)
- A measurement of the fluidity of ink. A higher viscosity is the thicker, and the lower viscosity is thinner.
- Vulcanizing
- A process to convert paper and paperboard in to a dense, hard, high strength paper by treating it with Zinc Chloride (ZnCl2) and Sulfuric Acid (H2SO4) which gelatinizes the surface cellulose.
- Wadding
- Single or multi-ply, loosely matted fiber sheet made from chemical pulp. Used in packaging, thermal and acoustical applications and as a cushioning medium.
- Wall Paper
- A paper used for wall covering. Also known as hanging paper.
- Warp
- The machine direction yarns in a woven fabric (press felt, dryer screen etc.) See also weft
- Washing
- A process of separating spent cooking or bleaching chemicals from pulp fibers.
- Wash Press
- One type of pulp washer; uses pressing action for dewatering and displacement.
- Wash Roll
- The first outside roll on the return part of the wire on the Fourdrinier Paper Machine where the stock carried around with the wire is washed off and removed.
- Washi
- Japanese handmade paper. For more detail, please visit
- Washing Deinking
- Deinking in which solid particles are separated on the basis of their size by washing. Also see Flotation Deinking and Combination Deinking.
- Water-Color Paper
- A medium weight, hard sized, coarse surface paper, suitable for painting with water based colors.
- Waste Paper
- All kind of used paper or paper discarded or not considered fit for a particular use.
- Water Finished Paper
- A high glazed paper produced by moistening the sheet with water or steam during calendering.
- Water Resistant Paper
- Paper which has been impregnated, coated or laminated to resist the penetration of water.
- Water Retention Value (WRV)
- The water retention value test provides an indication of fibers' ability to take up water and swell. The WRV is also highly correlated to the bonding ability of kraft fibers.
- Water Vapor Transmission
- The rate of water vapor transmission through containerboard indicates the ability of the finished container to protect its contents from undesirable effects of high humidly or moisture loss of the product.
- Waterleaf
- A paper with little or no sizing, like blotter, making it very absorbent If dampening is desired, this paper can be sprayed with an atomizer.
- Watermark
- The image impressed into the formation of paper by the dandy roll on the wet end of the paper machine; can be seen by holding the watermarked sheet up to the light. Can be either a wire mark or a shaded image.
- Waviness
- A form of paper curl resulting when the sheet edges in the pile absorb moisture that the center of the pile cannot absorb; or the sheet edges surrendering moisture while the center remains moist.
- Wavy Edges
- Warping effect in paper that is the result of the edges of the sheet having picked up moisture and expanded. Will normally happen only in a pile that prevents the center of the sheets from picking up the same amount of moisture and leveling out or cockling. It is usually a warm weather problem caused by improper balance between moisture content of the paper or too high humidity in the air.
- Wax Pick
- A process that measures the ability of inks to pick fibers or particles from the surface of paper as a manner of testing the surface strength of paper stocks.
- Waxed Paper
- Nearly woodfree papers that are impregnated with paraffin, wax or wax/paraffin/plastic mixtures. With the appropriate saturation agent and process the product may be tailored for specific applications, e.g. packaging of bread or sweets or wrapping razor blades.
- Waxing
- Coating or impregnating of paper or board with paraffin or wax.
- Web
- Term used for the full width of the paper sheet in the process of being formed, pressed, dried, finished and/or converted.
- Web Break
- A tear in a web during the printing process.
- Weft
- The cross machine direction yarns in a woven fabric (press felt, dryer screen etc.). See also warp
- Wet Break
- A paper break at the wet end (on wire or press) during papermaking process.
- Wet End
- First part of the paper machine consisting of wire part and press part.
- Wet End Chemical Additives
- Chemical additives added with the stock at the wet end. Following are some of the wet end additives.
- Wet Lap Machine
- Paper machine consisting essentially of a wire covered cylinder rotating in a vat of pulp stock on which a mat of varying thickness is formed by drainage. These mats are removed either intermittently in thick sheets called laps, or continuously.
- Wet Strength Paper
- A chemically treated paper strong enough to withstand tear, rupture or falling apart when saturated with water.
- Wet Tensile Strength
- The measure of the force necessary to break a one inch strip if paper after it has been immersed in water.
- Wetting Agent
- Substance that increases the wettability of a surface for a liquid.
- White Liquor
- White liquor is the aqueous solution of sodium hydroxide &sodium sulfide used as the cooking liquor in Kraft pulping.
- White Pitch
- Deposits on papermaking equipment, a major component of which is latex binder from coated paper or broke.
- White Top Liner
- A two-ply sheet comprised of one bleached and one unbleached layer.
- White Water
- The filtrate from the wet end of the paper machine.
- White Water System
- Flow circuit for paper machine white water (includes pipes, storage tanks, cleaning equipment, water from forming section and return feed). Click to see Picture 1 2
-

- Whiteness
- Whiteness of pulp and paper is generally indicated by its brightness, which is the reflectance of a wavelength of blue light. So-called white papers have a definite hue. Most are made with a blue white tint.
- Whole Tree Chip
- Wood chips produced by chipping whole trees, usually in the forest. Thus the chips contain both bark and wood. They are frequently produced from the low-quality trees or from tops, limbs, and other logging residues.
- Wicking
- The bleeding of ink from the ink jet printing process into unwanted areas of the paper, causing a blurring effect of the printed character or image.
- Winder, Rewinder
- Machine for cutting the paper web longitudinally into narrower webs, which are then wound to reels; also slitter-winder.
-

- Winding
- Operation whereby a web of paper or board is wound into one or more reels.
- Wire or Machine Wire
- The moving "screen" at the wet end of a paper machine where the sheet is formed.

- Wire Guide Roll
- The small diameter roll used for guiding (keeping on track) the wire. One end of the roll is adjusted to compensate any misalignment.
- Wire Return Roll (s)
- The small diameter rolls used at the return run (Couch roll to Breast roll) of the wire.
- Wire Mark
- On the bottom or wire side of the paper, these are impressed traces of the machine wire.
- Wire Side
- The side of a sheet next to the wire in manufacturing; opposite from the felt or top side; usually not as smooth as the felt or topside.
- Wire Tension Roll
- The small diameter rolls used at the return run (Couch roll to Breast roll) of the wire to adjust the tension of the wire.
- Wood-Free
- Pulp furnish without mechanical pulp.
- Wood Free Paper
- Paper made without mechanical wood pulp.
- Wood Pulp
- Mechanical or chemical pulp made from wood (cf. Non-wood pulp).
- Wove
- The Paper having a uniform surface and no discernible marks. Soft, smooth finish, most widely used writing, printing, book and envelope paper. Relatively low opacity, brightness and bulk.
- Wrapper
- The materials, consisting usually of paper or paperboard, sometimes with treatment for moisture barrier properties, which are used to protect the roll or pile form damage.
- Wrinkle
- Wrinkles are narrow folds in the paper caused by uneven paper tension profile. The wrinkles have a typical visual appearance, but often very subtle.
- Blade Wrinkle: Blade coating defect, an irregular line on the coated surface, essentially in the machine direction.
- Winder Wrinkle: Ridges at an angle to the machine direction, caused by hard sport in the reel.
- Writing Paper
- Uncoated paper that is suitable for writing with ink on both sides. The writing must neither bleed nor strike through. Writing paper is always fully sized and also suitable for printing. It can be woodfree or mechanical, depending on the intended purpose. The admixture of fillers makes it less translucent.
|
Additives |
Application |
|
Acids and bases |
To control pH |
| Alum | Control pH Improves Retention Attach additives on fibers Part of Rosin-alum sizing |
| Coloring chemical (dyes & pigments) | Impart desired color |
| Defoamers | Kill/control foam to improve drainage & retention |
| Drainage Aids | Improve drainage (water removal) at wire/press. |
| Dry Strength Additives (Starches, Gum) | Improves burst, tensile, pick resistance etc. |
| Fiber Deflocculants | Reduce fiber flocculation and thus improve formation |
| Filler (clay, CaCO3, TiO2 etc.) | Improve opacity, printing, surface smoothness etc. |
| Optical Brighteners | Improve optical brightness |
| Pitch Control | Prevent deposition & accumulation of pitch |
| Retention Aids | Improves retention of fibers and fillers |
| Sizing Chemical ( rosin, ASA etc.) | To control liquid (water, ink etc.) penetration |
| Slimicides | Control slime growth and other organisms |
| Specialty Chemicals | Corrosion Inhibitors Flame Proofing Anti-tarnish |
| Wet Strength Resin | To impart wet strength to such papers as coffee filter |
- Xerography
- The printing process used by photocopying machines. Electric charge creates the image on an eloctro-photographic surface that works as a plate. This surface is cleared after each copy is made, and used over again for the next copy. For detailed characteristics paper requirement of Xerographic Machine, please visit Paper Needs of Xerographic Machines (A Summary) by Chuck Green

- Xylan
- A type of hemi-cellulose in wood. Yellow, water-soluble, gummy polysaccharide found in plant (e.g. hardwood or cereal straws) cell walls; main structural components are xylose and other pentoses; yields xylose and other pentoses upon hydrolysis.
- Xylanase
- Enzyme used for hydrolysis of xylan in pulp bleaching.
- Yankee Machine
- A type of Fourdrinier paper machine employing a single dryer of large circumference with highly polished surface.

- Yellowing
- Or brightness reversion is the discoloration of white paper primarily due to aging.
- Yield
- Ratio of product output and raw material input, expressed in percentage. Typical yield of some pulps.
| Pulp Type | Yield % |
| GWD & RMP | 93-98 |
| TMP | 94-96 |
| CTMP | 85-94 |
| Semi-Chemical | 65-90 |
| High Yield Kraft | 55-65 |
| Bleached Hardwood Kraft | 48-50 |
| Bleached Softwood Kraft | 42-45 |
- Z-Direction
- The direction perpendicular to the plane of a sheet of paper.
- Z-Direction Tensile Strength
- The tensile strength measured in Z-direction.
- Z-Bleaching Stage
- Ozone (O3) Bleaching stage.
- Zero (Effluent) Discharge
- No effluent discharge from pulp & papermaking plant.
- Zeta Potential
- Zeta potential is the parameter that determines the electrical interaction between particles, a high value, positive or negative, prevents flocculation.
- Z-Fold
- A paper fold represented by back and forth folds into three panels.

- Zig Zag Folding
- Folding used with continuous forms with alternating position (head and foot). Commonly used to convert roll paper to easily managed flat-back.